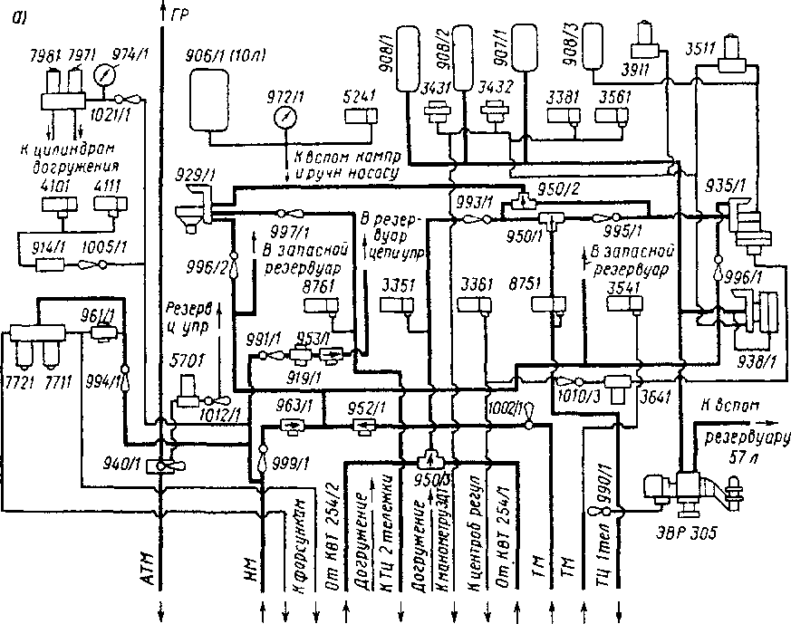
Пневматическая схема электровоза ЧС7 представлена на рис. 45 на вкладке. На этой схеме после цифрового обозначения аппарата через косую линию указывается его порядковый номер на электровозе. Если аппаратов только два (по одному на секцию), в тексте приводится обозначение без косой линии и порядкового номера; при большом количестве одинаковых аппаратов их обозначения в тексте приводятся полностью в соответствии со схемой, причем обозначение аппарата, относящегося ко 2-й секции, дается в скобках.
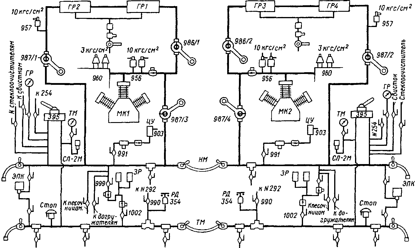
Пользоваться большой и сложной пневматической схемой не всегда удобно, поэтому, кроме нее, в настоящей главе приведены схемы пневматической панели электровозов (рис. 46) и соединений главных резервуаров, напорной и тормозной магистралей (рис. 47). которые помогут машинисту быстрее отыскать нужный пневматический аппарат или крап.
При включении вспомогательного компрессора 924 (см. рис. 45 на вкладке) или приведении в действие ручного насоса 925 воздух через обратный клапан 954 и реле давления 524 будет наполнять резервуар 906 (Юл) с предохранительным клапаном 959, отрегулированным на давление 520 кПа. Давление воздуха в резервуаре 906 контролируется манометром 972. Одновременно воздух по трубопроводу через фильтр 916 и разобщительные краны 101311, 1013/2 (1013/3, 101314) поступает к электропневматическим вентилям разъединителей 003 и заземлителей 005, а через разобщительный кран 1014 — к вентилю токоприемника 001. Через разобщительный кран 1017 воздух проходит к вентилю привода БВ 02/.
После отключения вспомогательных компрессоров контактами РД 524 или когда давление воздуха при заправке ручным насосом достигает 400 кПа (по манометру 972), включаются выключатели токоприемников, БВ 021 и мотор-компрессоров на пульте управления.
При работе мотор-компрессора 900 воздух через фильтры всасывается в цилиндры низкого давления, сжимается в них до давления 250 — 300 кПа, затем при обратном ходе поршней выталкивается в холодильник 901, из которого поступает в цилиндр высокого давления. Здесь он сжимается до давления 900 кПа и нагнетается через обратный клапан 951 и разобщительный кран 986 в два главных резервуара на каждой секции, соединенных попарно. На трубопроводе воздуха после 1-й ступени сжатия установлены предохранительный клапан 960, отрегулированный на давление 300 кПа, а также кран для спуска конденсата 1003/8 (10031/9). Такой же кран 1003/23 (1003124) предназначен для спуска конденсата из влагосборника 946 компрессора. Разобщительный кран

Рис. 46. Схема пневматической панели электровозов: а - до № 220; б — с № 220
1018 служит для отключения холодильника б зимнее время. На трубопроводе после 2-й ступени сжатия установлены два предохранительных клапана 956/1, 2 (956/3, 4), отрегулированных на давление 1000 кПа. На трубопроводе в месте выхода из главного резервуара в напорную магистраль установлен предохранительный клапан 957, отрегулированный на давление 1000 кПа.
Главные резервуары объемом 250 л каждый имеют влагосборник 911, дистанционно управляемый выпускной клапан 940 и нагревательные элементы 561. Из главных резервуаров воздух через разобщительный кран 987/1 (98712), фильтр 9/8 поступает в напорную магистраль. На напорной .магистрали каждой секции установлен влагосборник 947 (около аккумуляторной батареи) с нагревательными элементами 560 и спускным краном 1003/6 (1003/17). Связь между ГР и напорной магистралью секций электровоза осуществляется через межсекционные концевые рукава и краны 1011/3 и 1011/17. Давление воздуха в ГР и напорной магистрали контролируется по манометру 967. К трубопроводу, соединяющему ГР и напорную магистраль, через разобщительный кран 1005 и фильтр 914 подсоединены РД410 и4П управления компрессорами.

Из напорной магистрали воздух поступает:
а) через разобщительный кран 99/. дроссельный (редукционный) клапан 919, регулируемый на давление 470 кПа, обратный клапан 953. фильтр 9/5 в резервуаре 903 объемом 120 л. Для проверки давления в резервуаре 903 к нему через разобщительный кран 1015 подсоединен манометр 971; на резервуаре установлен предохранительный клапан 958, регулируемый на давление 520 кПа;
б) через разобщительный кран 992/2 (99213) и фильтр 9/7 к крану вспомогательного тормоза локомотива № 254;

Рис. 47 . Схема соединения главных резервуаров, напорной и тормозной магистралей
в) через разобщительный кран /02/, редукционный клапан 92/, вентили 797, 798 в цилиндры противоразгрузочного устройства 102511, 1025/2 (102513, 102514) Для контроля давления воздуха в цилиндрах установлен манометр 974 Редукционный клапан 921 регулируется на давление 540 кПа;
г) через разобщительный кран 994, редукционный клапан 96/ (680 кПа). элсктропневматические вентили 77/, 772 к клапанам песочниц 93711.93712 (93713.937/4);
д) через разобщительный кран 993, редукционный клапан 920 (900/680 кПа) к элсктропнсв.матичсским вентилям тифона 787 или свистка 789; через разобщительный кран /006/2 (100613) к клапану тифона 926; через разобщительный кран 100611 (100614) к клапану свистка малой громкости 927;
е) через кран 1009 в камеру выдержки времени ЭПК-150;
ж) через разобщительный кран 999. обратный клапан 963 в запасные резервуары 904/1, 904/2 (904/3, 904/4) объемом 120 л каждый; через разобщительный кран 996// (99614) в камеру клапана ДАКО 935; через кран 996/2 (996/3) в камеру РД 929;
з) через разобщительный кран 988 крана машиниста № 395 в уравнительный резервуар 909 (20 л), давление в котором контролируется по манометру 96911, подсоединенному через резиновый рукав 982/3 (982/8); через кран /007 к регулировочным вентилям 1028/1; 1028/2 (1028/3, 1028/4) и приводам стеклоочистителей 928/1, 928/2 (928/3 , 928/4); через разобщительный кран /008, дроссельный клапан 962 в резервуар стеклоочистителей /029.
Резервуар цепей управления 903 обеспечивает питание воздухом приборов и аппаратов только своей секции электровоза. Из резервуара 903 воздух поступает:
через разобщительный кран /0/9 к вентилям привода ПБК 330, кран 1004 к вентилям электропневматических контакторов, переключателей "X — Т" 07/. 072, реверсоров; через кран 1012 к вентилю 570 для открытия клапана водоотвода 940,
через кран 1030, резиновый рукав 1031 к вентилю 469 привода заслонки статического преобразователя 100;
через кран 102011 (1020/4) к вентилю 380, а также через дроссели 964//, 964/2 (96417. 964/8) диаметром 1,5 мм в цилиндры 1026/1, 1026/2 (1026/7, 1026/8) привода всасывающих жалюзи;
через кран 1020/2 (102013) к вентилю 381, а также через дроссели 964/3, 964/4 (964/5, 964/6) диаметром 1,5 мм в цилиндры 102613. 1026/4 (1026/5, 102616) привода выпускных жалюзи;
через обратный клапан 954 и кран 1017 к приводу БВ 02/. На трубопроводе к пневмоприводу БВ установлено реле давления 471 для контроля давления в приводе;
через разобщительные краны 1013/1 и 1013/2 (1013/4 и 1013/3) к вентилям приводов разъединителей 003 и заземлителей 005; через разобщительный кран 1013/5 к межсекционному разъединителю 0131; через разобщительный кран 1014 к вентилю токоприемника 001;
через разобщительный кран 101011 (1010/2) на стене машинного отделения, нлагоеборник 944, по резиновым рукавам 976/1, 976/2 (97613, 976/4) к центробежному регулятору 932, установленному на 3-й (6-й) оси колесной пары.
На трубопроводе ігриборов имеются муфты 98311. 983/2. 983/3. 983/4 с разобщительными кранами 1000/1, 1000/2. 1000/3, 1000/4 для подсоединения рукава очистки приборов воздухом.
|
|