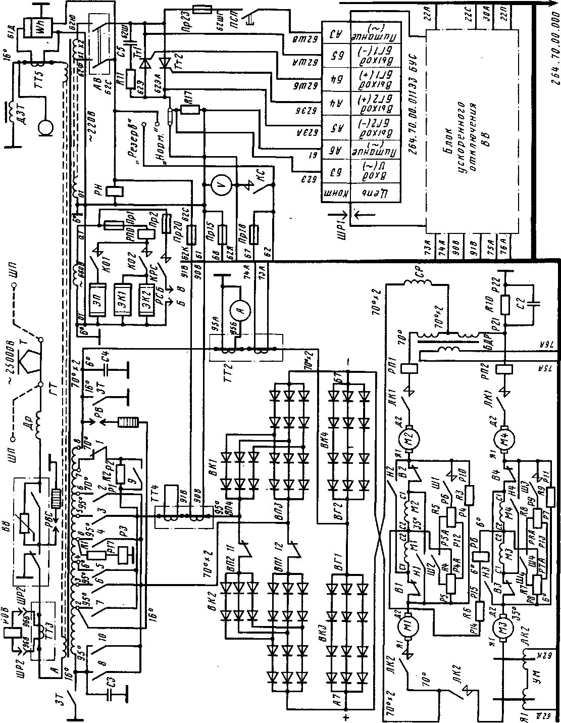
В силовую схему моторного вагона входят: тяговый трансформатор ГТ (рис. 227), главный контроллер ГК, полупроводниковая выпрямительная установка ВК1—ВК4, тяговые электродвигатели МІ—М4, сглаживающий реактор СР, линейные контакторы ЛК1 и ЛК2, резисторы и другие аппараты.
Переменный ток напряжением 25 кВ подается от токоприемника Т через дроссель защиты от радиопомех ДР и воздушный высоковольтный выключатель ВВ на обмотку высшего напряжения А—X тягового трансформатора. Второй конец обмотки высшего напряжения соединен с «землей» — рельсами посредством щеточного заземляющего устройства, расположенного на оси колесной пары.
Для предохранения электрооборудования от попадания высокого напряжения на низковольтные цепи при обрыве цепи заземляющих щеток имеется второе соединение обмотки трансформатора с корпусом вагона через дроссель заземления ДЗТ. В нормальном режиме ток обмотки высшего напряжения идет через заземляющее устройство, так как оно имеет меньшее по сравнению с дросселем сопротивление. При токе обмотки высшего напряжения 40—80 А падение напряжения на дросселе составляет 18—20 В.
Обмотка низшего напряжения трансформатора (тяговая) состоит из восьми равных по напряжению секций, соединенных последовательно, и имеет девять выводов 0...8. Средняя точка тяговой обмотки заземлена через' обмотку реле заземления РЗ и резистор 0-Р17. Резистор 0-Р17 предназначен для ограничения тока при замыкании силовой цепи на землю. Общее сопротивление заземляющей цепи около 5 Ом.
При аварийном замыкании силовой цепи на «землю» (вследствие нарушения изоляции, переброса на корпус и др.) реле заземления срабатывает и отключает высоковольтный выключатель ВВ. Это необходимо для того, чтобы исключить возможность образования в силовой'цепи двух заземлений, при которых возможны незащищенные контуры короткого замыкания вторичной обмотки трансформатора.
Для питания тяговых двигателей постоянным током к обмотке низшего напряжения трансформатора через контакты, силового контроллера 1...10 подключена по однофазной мостовой схеме выпрямительная установка, состоящая из четырех групп кремниевых вентилей ВК1—ВК4. Два плеча моста ВК1 и ВК2 имеют

так называемую расщепленную часть, в которую включены вентили перехода ВП1—ВП4.
Расщепленные плечи моста соединены со сборными шинами четных и нечетных контакторов 1...10. Контакторы 1...10 подключаются к выводам секций обмотки низшего напряжения трансформатора.
Со стороны переменного тока нерасщепленная часть выпрямительного моста постоянно соединена с крайним выводом обмотки 8. Благодаря наличию вентилей перехода в плечах выпрямительного моста осуществлена схема бестокового переключения контакторов силового контроллера. При этом отпадает необходимость устанавливать переходные реакторы, и дугогасительные устройства контакторов силового контроллера.
К выпрямительной установке подключены 4 тяговых двигателя Ml—М4, соединенные в две параллельные группы по два двигателя последовательно. Включение двигателей осуществляется двумя линейными контакторами ЛК1 и ЛК2.
Контакты контактора ЛК2 включены так, чтобы исключить образование тормозного контура, который может возникнуть в результате генераторного тока при движении моторного вагона с отключенными тяговыми двигателями. Контакты контактора ЛК1 включены последовательно для облегчения гашения дуги при-разрыве общего тока двух групп тяговых двигателей. Для снижения пульсаций выпрямленного тока в общую цепь тяговых двигателей включен сглаживающий реактор СР. Для дополнительного уменьшения пульсаций тока в обмотках возбуждения и, следовательно, магнитного потока двигателя обмотки возбуждения тяговых двигателей шунтируются постоянно включенными резисторами R3 (Р4—Р10) и R9 (Р7—Р11), которые обеспечивают постоянное ослабление возбуждентт'я до 92,5%.
Резисторы R4 (Р4—Р5); R5 (Р5—Р6) и R7 (Р7—Р8); R8 (Р8—Р9), а также контакторы силового контроллера Ш1 и Ш4 служат для двухступенчатого ослабления возбуждения тяговых двигателей до 53,5 и 32% на последних позициях силового контроллера. Контакторы Ш1 и ШЗ в отличие от остальных выполнены с дугогашением, так как при возврате контроллера с 19-й на 1-ю позицию они размыкают цепь под током.
Для заземления тяговой обмотки трансформатора при производстве работ с высоковольтным оборудованием предусмотрен двухполюсный рубильник с ручным приводом — заземлитель трансформатора ЗТ.
Рассмотрим работу силового электрооборудования при пуске электропоезда. Изменение величины напряжения осуществляют последовательным подключением главным контроллером ГК различного числа секций обмотки низшего напряжения трансформатора. При полностью включенной тяговой обмотке трансформатора регулирование скорости осуществляют ослаблением поля тяговых двигателей.
Последовательность замыкания контакторов главного контроллера приведена в табл. 9. На 1-й позиции вала ГК замкнуты контакторы /, //, 12. На рис. 228, а дана схема питания тяговых двигателей от одной секции 7—8 обмотки трансформатора через добавочный резистор PI—Р2, который ограничивает пусковой ток. Эту ступень используют в качестве маневровой. Она необходима для движения с небольшой скоростью и малым ускорением при трогании с места. На 2-й позиции ГК замыкается контактор 9 (рис. 228,6), который выводит пусковой реостат. Сплошными стрелками показан путь тока при э. д. с. вторичной обмотки, направленной от вывода 8 к выводу 7, и пунктирными — путь тока

Рис. 228. Упрощенные схемы силовых цепей моторного вагона на 1-й (а), 2-й (б), 3-й (в) и 4-й (г) позициях
при обратной полярности. На 2-й позиции ток протекает через контакторы /, 9, 11.
При повороте Г К на 3-ю позицию вначале размыкается контактор 12, не обтекаемый током, а затем замыкается контактор 2. Таким образом, на 3-й позиции замкнуты контакторы /, 2, 9, 11. Напряжение на двигателях повышается, так как в полупериод, когда э. д. с. вторичной обмотки трансформатора направлена от вывода 6 к выводу 8, к выпрямительной установке приложено напряжение двух секций тяговой обмотки трансформатора. Путь тока на рис. 228, в в этом случае показан пунктирными стрелками. Во второй полупериод, когда э. д. с. обмотки трансформатора направлена от вывода 8 к выводу 6, на двигатели подается напряжение только одной секции 7—8, так как цепь соединения выпрямителя с выводом 6 через вентили перехода ВП1 разорвана контактором 12 (путь тока в этот полупериод показан сплошными'стрелками). Таким образом, 3-я позиция отличается повышенной пульсацией, так как в первый полупериод напряжение на двигателях равно напряжению двух секций обмотки трансформатора, а во второй полупериод — напряжению одной секции (рис. 229).
Повышенную пульсацию из-за неравенства подводимого напряжения в разные полупериоды имеют все последующие нечетные позиции до 15-й включительно. Эти позиции используют только как переходные в процессе пуска.
На 4-й позиции включается контактор 12 (см. рис. 228, г), и в оба полупериода двигатели получают питание от двух секций вторичной обмотки трансформатора. Контакторы / и // на 4-й позиции обесточены, так как цепь тока проходит только по вентилям перехода ВП1 и ВПЗ. Это объясняется тем, что потенциал точки Б, связанной с выводом 6 двух секций трансформатора, в один из полупериодов выше потенциала точки А (э. д. с. направлена от вывода 8 к выводу 6 — сплошные стрелки), а в другой полупериод потенциал точки Б ниже потенциала А (э. д. с. направлена от вывода 6 к выводу 8 — пунктирные стрелки).
Необходимо отметить, то наличие вентилей перехода препятствует образованию тока короткого замыкания при одновременном включении контакторов / и 2, И и 12 или других, аналогичных по схеме. Благодаря этому при переходе на 5-ю позицию контакторы силового контроллера 1 и 11 отключаются без разрыва тока, что позволило их выполнить без дугогашения.
На 5-й позиции после размыкания контакторов lull замыкается контактор 3. При этом вновь создается режим выпрямления с повышенной пульсацией. Питание электродвигателей в первый полупериод осуществляется напряжением
от трех секций 5—8 тяговой обмотки трансформатора по цепи вентилей перехода ВП4, во второй полупериод — от двух секций 6—8 по цепи вентилей перехода ВП1.
Дальнейший процесс повышения напряжения на тяговых двигателях до 16-й позиции аналогичен описанному выше: на нечетных позициях разомкнут один из контакторов // или 12 и осуществляется несимметричный режим выпрямления с повышенной пульсацией, а на четных позициях контакторы 11 и 12 замкнуты и осуществляется двухполупериодное выпрямление с нормальной пульсацией тока.
На 16-й позиции выпрямительный мост оказывается включенным на полное напряжение всех восьми секций обмотки низшего напряжения трансформатора. Для уменьшения нагрева контактора 8 параллельно ему включен контактор 10.
На 17-й и 18-й позициях включаются контакторы Ш1 и ШЗ, ослабление возбуждения двигателей достигает 53,5%. На 19-й, последней, рабочей позиции главного контроллера поле двигателей дополнительно ослабляется до 32% включением контакторов Ш2 и Ш4. Эта позиция соответствует положению IV контроллера машиниста и позволяет реализовать наивысшую скорость поезда.
На электропоездах ЭР9Е с целью повышения сцепного веса моторного вагона применена схема поосного выравнивания коэффициентов тяги. При замыкании силовой цепи обмотки возбуждения тяговых двигателей разгруженных колесных пар (первой и третьей по ходу движения поезда) постоянно зашунтированы резисторами. Для этого между средними точками обмоток возбуждения тяговых двигателей М1-М2 (МЗ-М4) и общими точками контакторов реверсора В1-Н1 (ВЗ-НЗ) включены резисторы Р12-Р4 (Р13-Р7). В зависимости от направления движения эти резисторы подключаются параллельно обмоткам возбуждения двигателей М1 и МЗ (при движении вперед) или М2 и М4 (при движении назад).
Таким образом, обеспечивается автоматическое ослабление поля разгруженных колесных пар шунтированием их обмоток возбуждения от момента пуска до выхода на автоматическую характеристику полного возбуждения. В дальнейшем электропоезд разгоняется ослаблением возбуждения другой пары двигателей замыканием контакторов Ш1 и ШЗ (17 и 18 позиции Г К) и более глубоким ослаблением возбуждения всех двигателей включением контакторов Ш2 и Ш4 (19 позиция ГК).
20-я позиция является холостой. Она обеспечивает равномерное вращение главного контроллера при переходе на 1-ю позицию после «сброса» рукоятки контроллера машиниста — вначале выключаются контакторы 8, 10, Ш4, а затем Ш1, Ш2, ШЗ.
Изменение направления движения поезда осуществляется при помощи реверсоров В1—В4 и Н1—Н4 (см. рис. 227), изменяющих направление тока в обмотках возбуждения. В цепь тяговых двигателей МЗ и М4 включена обмотка управления магнитного усилителя УМ электронного реле ускорения. Для определения расхода электроэнергии использован счетчик и^/г, токовая обмотка которого питается через трансформатор тока ТТ1, а обмотка напряжения — от вспомогательной обмотки трансформатора 220 В. К этой же обмотке подключен вольтметр, пока-
Рис. 229. Кривые выпрямленного напряжения при холостом ходе трансформатора на 2-й (а), 3-й (б) и 4-й (в) позициях
зывающий напряжение в контактной сети с учетом коэффициента трансформации вспомогательной обмотки тягового трансформатора. Ток двигателей контролируют амперметром. Л, включенным через трансформатор тока ТТ2.
В силовую цепь входят устройства защиты. На стороне высшего напряжения — высоковольтный вилитовый разрядник РВС; воздушный высоковольтный выключатель ВВ; реле отключения высоковольтного выключателя РОВ, обмотка которого питается от трансформатора тока ТТЗ. На стороне низшего напряжения и на стороне постоянного тока установлены реле заземления РЗ и конденсаторы С2, СЗ, С4. В цепь обеих групп тяговых двигателей включены реле перегрузки РП1 и РП2 и быстродействующее дифференциальное реле БДР. К средним точкам двух групп двигателей подключено реле боксования РБ.
|
|