Блоки 270, 271 предназначены для управления аккумуляторной батареей и противобоксовочной защитой.
Зарядное устройство АЭЬ2 (рис. 212) аккумуляторной батареи электровоза ЧС4 состоит из двух частей: силовой 271 и управляющей 270. На электровозах, начиная с ЧС4-212 панель управления силовой частью обозначена по схеме 283. В силовую часть входит магнитный усилитель ТО101, трансформатор ТИЮЗ, выпрямительный мост, собранный из силовых кремниевых вентилей 0101—И104, защищенных от коммутационных перенапряжений конденсаторами СИЗ—С116. Управляющая часть включает в себя блок с измерительным устройством, управляющую панель «Ь^тга! Ъ 24А» и источник питания транзисторов.
Работа зарядного устройства основана на принципе действия магнитного усилителя с внутренней обратной связью и с обмотками под-магничивания, осуществляющими регулирование выходного напряжения и зарядного тока в нагрузочных обмотках /—4 и 5—8, к выводам которого подключены силовые кремниевые вентили 0105 и Э106, защищенные конденсаторами С111 и С112. Для охлаждения оборудования зарядного агрегата в его шкафу установлены вентиляторы, электродвигатели VI и У2 которых также питаются переменным напряжением.
Питающее напряжение подводится к зажимам 16, 17. Ток через предохранитель Р проходит по нагрузочным обмоткам магнитного усилителя и первичной обмотке трансформатора ТЩОЗ. Ко вторичной обмотке трансформатора ТРЮЗ подключен выпрямительный мост В101—В104. Средняя величина выпрямленного напряжения на выходе этого моста поддерживается постоянной путем изменения индуктивного сопротивления нагрузочных обмоток магнитного усилителя /—4 и 5—8. Подмагничивание сердечника магнитного усилителя осуществляется постоянным током, протекающим через обмотки управления так, что средняя величина выпрямленного напряжения остается неизменной. При увеличении питающего переменного напряжения или при уменьшении нагрузочного тока индуктивное сопротивление нагрузочных обмоток увеличивается и, наоборот, при уменьшении питающего переменного напряжения или увеличении нагрузочного тока величина индуктивного сопротивления уменьшается.
Имеются две группы обмоток управления: последовательно включенные между собой обмотки 11—12 и 13—14, и также последовательно включенные обмотки 15—16 и 17—18. Последние через дроссель ТЫ02 и резисторы ШОЗ—Р105 подключены на стабилизированное выпрямленное напряжение. Функцией обмоток 15—16 и 17—18 является снижение индуктивного сопротивления нагрузочных обмоток магнитного усилителя, что влечет повышение средней величины выпрямленного напряжения.
Обмотки //—12 и 13—14 подключены к постоянному напряжению через управляющую панель 124А, которая представляет собой транзисторный усилитель, работающий в релейном режиме. Панель

включает в себя два транзистора р-п-р и один транзистор п-р-п, защиту которых от перенапряжений осуществляет диод. Технические данные управляющей панели «Р^ітах Ъ 24А» следующие:
Питающее напряжение на входе .... +12,0, —12 В Максимальное положительное напряжение
на входе............. +30 В
Максимальное отрицательное напряжение па
входе.............. —9 В
Входное сопротивление........ 8,2 кОм
Минимальное сопротивление нагрузки ... 23 Ом
Максимальная частота........ 1 кГц
Диапазон рабочих температур..... от —20 до +50° С
Масса........."...... 0,45 кг
Протекающий по обмоткам 11—12 и 13—14 постоянный ток вызывает увеличение индуктивного сопротивления нагрузочных обмоток магнитного усилителя, что в свою очередь приводит к уменьшению средней величины выпрямленного напряжения.
Измерительным элементом является мостик, состоящий из резисторов R108—R112 и стабилитрона ZD 106. Мостик подключен на выход выпрямительного моста D101—D104 через делитель РЛ06—R107, дроссель TL103 и конденсатор С101. Температурная компенсация измерительного мостика осуществляется с помощью нелинейного резистора R112. Выводы измерительного мостика, к которым подключен фильтрующий конденсатор С102, соединены с управляющей панелью Z24A.
Питающее постоянное напряжение к транзисторам на панели Z24A подводится от источника, состоящего из трансформаторов TR101 и TR102, регулируемого резистора R115, дросселя TL104 и выпрямительного моста, состоящего из диодов D107—DUO.
Выпрямленный ток фильтруется дросселем TL105 и батареей конденсаторов С103—С108, а затем стабилизируется с помощью регулирующего резистора R113 и стабилитронов ZD101—ZD105. Выпрямленное напряжение подается на делитель R114 и с него — на управляющую панель Z24A.
Управление магнитным усилителем происходит следующим образом: при возрастании мгновенного значения напряжения нарушается равновесие измерительного мостика R108—R112, заряжается конденсатор С102, что вызывает «открытие» управляющей панели Z24A, н по обмоткам И—12 и 13—14 магнитного усилителя начнет протекать ток. По этой причине индуктивное сопротивление нагрузочных обмоток магнитного усилителя повысится, что приведет к снижению средней величины выпрямленного напряжения.
Если же мгновенное значение выпрямленного напряжения уменьшится и станет ниже установленной стабилизированной величины, то выходной сигнал с измерительного мостика снизится до величины , при которой произойдет «закрытие» управляющей панели Z24A. Питание обмоток 11—12 и 13—14 прекратится, индуктивное сопротивление нагрузочных обмоток магнитного усилителя уменьшится и выпрямленное напряжение возрастет.
Для регулирования величины выходного стабилизированного напряжения предназначен резистор Р106. С уменьшением величины сопротивления регулировочного резистора напряжение понижается. Регулировать величину сопротивления следует при выключенных зарядном устройстве и аккумуляторной батарее.
Силовая часть зарядного устройства размещена в отдельном металлическом шкафу. На лицевой стороне шкафа шестью пружинными запорами крепится съемная крышка, обеспечивающая доступ к магнитному усилителю, силовым кремниевым вентилям, дросселю, резисторам, конденсаторам и другим элементам блока. Электрический монтаж выполнен медными шинами и многожильными проводами, которые выведены на общую рейку зажимов. На корпусе шкафа имеется заземляющий болт.
Блок 270 представляет собой металлический шкаф с аппаратурой управления зарядным устройством и противобоксовочной защитой. Элементы управления блоком 270, размещенные на трех панелях, установлены с внутренней стороны дверцы шкафа. Электрическое соединение элементов блока управления с силовой частью зарядного устройства и цепями электровоза осуществляется через штепсельные разъемы.
Аппаратура управления противобоксовочной защитой смонтирована на задней стенке шкафа блока 270 и включает в себя бесконтактные регулирующие и управляющие элементы и блок питания аналогичные элементам управления зарядным устройством аккумуляторной батареи. Там же расположены отключающие реле и реле подсыпки песка.
В нижней части шкафа, как и в блоке 271, установлены два вентилятора для охлаждения размещенной аппаратуры. Корпус шкафа заземлен с помощью специального болта.
Технические -данные зарядного устройства АБЬ2 следующие:
Номинальное питающее напряжение . . . 220 В ±25%
Номинальное стабилизированное напряжение 56±1,5 В
Максимальный ток нагрузки...... 82 А
Максимальная подводимая мощность при
cos <р = 0,35 ........... 22 кВЛ
Изоляционное сопротивление зажимов рейки относительно корпуса*...... 20 мОм
Габаритные размеры блока 270 ..... 1000X050X400 мм
То же блока 271.......'. . . . 1460X600X430 »
Масса блока 270 ........... 120 кг
То же блока 271 ........... 180 » .
* При испытании электрической прочности напряжением, большим 500 В, необходимо отключить блок 271 от цепи электропоза н аккумуляторной батареи.
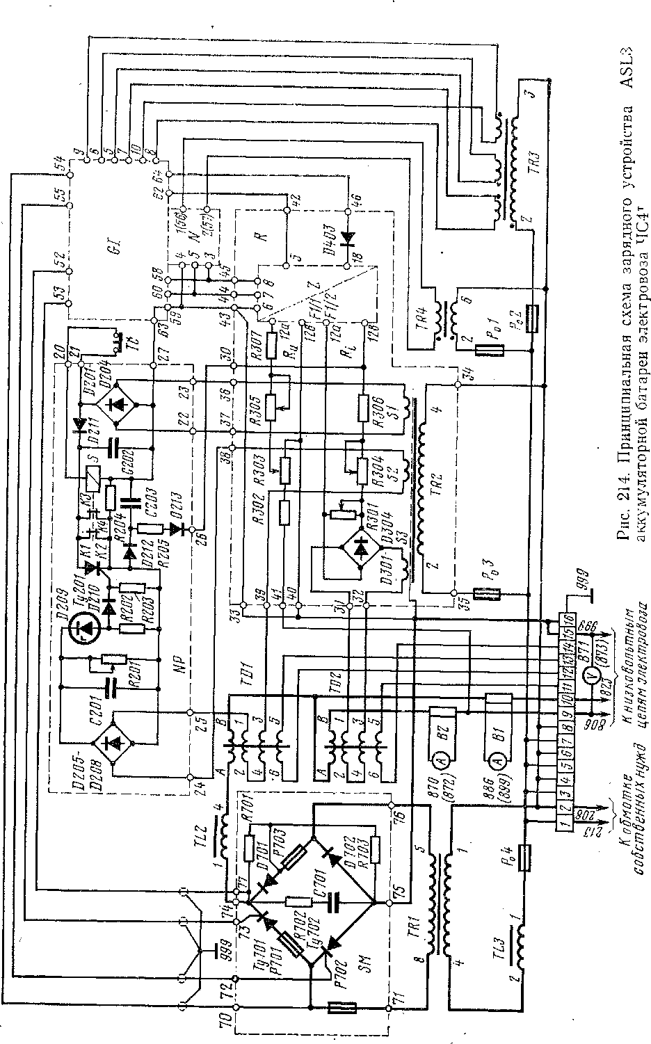
На электровозах ЧС41 установлено зарядное устройство А5ЬЗ. Так же, как и система А5Ь2, оно построено на бесконтактных элементах, однако в качестве исполнительных органов в нем использованы тиристоры, работающие в режиме фазового регулирования выпрямленного напряжения.
Силовая часть устройства представляет собой полууправляемый выпрямительный мост; фазовое регулирование осуществляет система управления устройства в зависимости от величин зарядного тока и напряжения. Для пояснения принципов действия зарядного устройства АБЬЗ целесообразно сначала рассмотреть его структурную схему (рис. 213), а затем перейти к принципиальной электрической схеме (рис. 214).
Питание аккумуляторной батареи 802 и низковольтных цепей электровоза (они условно обозначены резистором н) происходит от выпрямительного моста через сглаживающий реактор ТЬ2. Угол открытия тиристоров регулируется таким образом, что средняя величина выходного напряжения поддерживается постоянной при изменении питающего напряжения и нагрузки. Управление тиристорами осуществляет, генератор импульсов (?/, связанный с управляющей панелью Панель состоит из двух самостоятельных узлов: регулятора напряжения яи и регулятора тока Яі, в которых происходит сравнение действительных величин напряжения и тока с заданными (по мгновенным значениям). Величина действительного напряжения снимается с регулируемого резистора рзоз, включенного параллельно аккумуляторной батарее, а заданное (опорное) напряжение обеспечивает источник стабилизированного питания n. Датчиком тока служит магнитный усилитель ТВ2, включенный последовательно с аккумуляторной батареей. Сигнал с него сравнивается в регуляторе тока с требуемой величиной ограничения зарядного тока, которая также задается с помощью панели n.
Заряд аккумуляторной батареи происходит по характеристике, изображенной на рис. 215. Когда напряжение ниже заданного и ток достиг установленной величины (40 А), сигнал на выходе регулятора тока отрицательный, и диод Б403 пропускает его в генератор импульсов. В этом случае сигналы в генератор импульсов приходят с обоих регуляторов, и режим заряда батареи осуществляется в соответствии с вертикальным участком характеристики. По мере повышения напряжения на батарее отрицательный сигнал с регулятора тока уменьшается до нуля (точка К на рис. 215), а затем изменяет полярность на положительную. В момент, соответствующий точке К, диод В403 блокирует сигнал регулятора тока, и в генератор импульсов приходит
сигнал от одного лишь регулятора напряжения. При этом фаза импульсов, а следовательно, угол открытия тиристоров определяются только величиной напряжения, и выходное напряжение стабилизируется на заданном уровне (см. горизонтальный участок характеристики).
Панель А7Р осуществляет токовую защиту зарядного устройства. Для рассмотрения от-


дельных узлов зарядного устройства воспользуемся его принципиальной схемой (см. рис. 214). Силовой мост SM собран из двух тиристоров Ту701, Ту702 типа Т250— 7 -го класса и двух неуправляемых вентилей D701, D702 (тип D200, 7-й класс). От токовых перегрузок вентили защищены быстродействующими предохранителями Р701—Р703 (тип РС350 на ток 200 А), от перенапряжений — контуром RC (R702, С701). Надежное отпирание тиристоров обеспечивает подхватывающие резисторы R701, R703.
Переменное напряжение к силовому мосту подводится от понижающего трансформатора TR-1, первичная обмотка которого через выводы -/—2 общей рейки зажимов связана с секцией Е—G обмотки собственных нужд тягового трансформатора (номинальное напряжение 221 В). Аккумуляторная батарея и низковольтные цепи электровоза подключены к силовому мосту со стороны выпрямленного напряжения, причем в плюсовых проводах (выводы 9, 10) установлены измерительные шунты В1 (для контроля зарядного тока) и В2 (контроль тока нагрузки). Минусовыми являются выводы 15, 16, причем, последний электрический соединен с корпусом электровоза.
Управляющие импульсы на тиристоры приходят с выводов 52, 53 и 54, 55 транзисторного генератора импульсов GI, который формирует и синхронизирует импульсы, а также осуществляет их сдвиг по фазе. Переменное напряжение к генератору подводится через трансформатор TR3, связанный с выводами /—8 общей рейки зажимов. Постоянное напряжение обеспечивает источник стабилизированного питания Ы, преобразующий переменное напряжение, получаемое от трансформатора TR4, в постоянное —15; 0; +15 В. Панель /V включает в себя выпрямительный мост с фильтром, стабилитроны и двухступенчатый транзисторный усилитель.
Помимо генератора импульсов от панели N питаются транзисторные усилители постоянного тока AZ92K, и узел опорного напряжения в управляющей панели R. Регулятор напряжения состоит из измерительной части (цепь резистора R303,) резонансного фильтра Fill,
настроенного на резонансную частоту 100 Гц, и усилителя AZ92K/1, расположенного на панели Z. Выходной сигнал снимается с вывода 42 управляющей панели R и приходит на вывод 62 панели GI. Настройка регулятора напряжения осуществляется с помощью регулируемых резисторов R303 (грубая) и R305 (точная). Диапазон регулирования выходного напряжения зарядного устройства 49,6— 65,1 В. Напряжение повышается с уменьшением величины сопротивления резистора R303 и с увеличением R305.
Регулятор тока включает в себя выпрямительный мост D301—D304, подключенный ко вторичной обмотке S3 трансформатора TR2 через последовательно с ним соединенные рабочие обмотки магнитного усилителя TD2

Рис. 215. Характеристика зарядного устройства ASL3
(рабочий ток магнитного усилителя пропорционален зарядному току). Со стороны постоянного тока моста аналогично регулятору напряжения включены регулируемые резисторы (Я301, R304), резонансный фильтр (Р1І2) и усилитель (А2 92К/2). Выходной вывод 46 управляющей панели і? связан с выводом 64 панели 67. Грубую настройку регулятора тока осуществляют изменением сопротивления резистора Р\301, точную— R304. Диапазон изменения уставки ограничения зарядного тока 25—50 А. Уставка повышается с уменьшением величины сопротивления R301 и увеличением Я304.
Панель ЫР предназначена для токовой защиты зарядного устройства и обеспечения задержки включения системы управления приблизительно на 2 с после подачи переменного напряжения (для исключения влияния переходных процессов на работу электронных панелей). В качестве датчика токовой защиты использован, как указано выше, магнитный усилитель ТОЇ, рабочие обмотки которого питаются от обмотки Б2 трансформатора TR2, установленного на управляющей панели і?. Рабочий ток магнитного усилителя, пропорциональный зарядному току выпрямляется мостом О205—О208 с параллельно включенным фильтрующим конденсатором С201 и проходит через регулируемый резистор R201. Измерительная цепь панели защиты состоит из последовательно включенных стабилитрона О209 и резистора R202. К последнему через защитный диод Б210 подключена цепь управляющий электрод-катод тиристора Ту201, который является исполнительным элементом защитной панели ЫР. Постоянное напряжение на анод-катод тиристора Ту201 подается через выпрямительный мост О201—О204 с другой вторичной обмотки трансформатора TR2 (БІ). К этому же источнику напряжения через размыкающий контакт кнопки Тс подключена катушка реле 5, которое является вторым исполнительным элементом защитной панели ЫР.
Панель ЫР работает следующим образом. Пока на зарядное устройство не подано переменное напряжение, катушка реле £ обесточена и своими параллельно подключенными контактами К1-К2 и КЗ-К4 шунтирует тиристор Ту201. После подачи напряжения сразу заряжается конденсатор С202 и до срабатывания реле 5 (время включения приблизительно 20 мс) через контакты этого реле и диод 0212 — конденсатор С203. Напряжение с обкладок конденсатора С203 через резистор г\205 и диодШ/З прикладывается к регулятору тока, и последний обеспечивает смещение импульсов управления тиристорами Ту701, Ту702 в конец полупериода, в результате чего силовой мост 5/И заперт. После включения реле 5 размыкаются его контакты, разрывая тем самым цепь заряда конденсатора С203. Последний разряжается через вход усилителя тока на панели 1 с постоянной времени, определяемой контуром R205, С203 — приблизительно 2 с. За это время переходные процессы, вызванные подключением питающего напряжения, заканчиваются. По мере разряда конденсатора С203 управляющие импульсы тиристоров Ту701, Ту702 сдвигаются влево, обеспечивая постепенное повышение выходного напряжения зарядного- устройства.
Защита зарядного устройства от токовых перегрузок осуществляется следующим образом. При достижении током величины уставки срабатывания ПО А ± 20 А падение напряжения на резисторе Р201 становится достаточным для отпирания тиристора Ту201. Включившись, тиристор Ту201 создает цепь питания конденсатора С203, последний заряжается и обеспечивает закрытие тиристоров Ту701, Ту702 — происходит описанный выше процесс запирания силового моста. Тиристоры Ту701, Ту702 остаются в выключенном состоянии и после исчезновения токовой перегрузки, так как тиристор Ту201 открыт. Для включения зарядного устройства следует нажать кнопку Тс, контакты которой прерывают цепь питания катушки реле 5, шунтирующего тиристор Ту201, способствуя возвращению панели ЫР в исходное состояние. Как указано выше, включение зарядного устройства происходит с выдержкой времени.
Токовая защита цепей управления зарядным устройством осуществляется селективно предохранителями Р01—Р03 (0,3 А, 250 В), а силового моста— предохранителем Р04 (63 А, 500 В).
Аппаратура зарядного устройства размещена в металлическом шкафу со съемными стенками, имеющими вентиляционные жалюзи. Панели управления выемные. Подсоединительные выводы, общая рейка зажимов и предохранители находятся в нижней части шкафа. Для контроля работы панелей имеются контактные гнезда, доступ к которым обеспечивается после снятия торцовой стенки шкафа (она крепится шестью болтами). На этой стенке установлена кнопка Тс включения зарядного устройства. Шкаф прикреплен к кузову электровоза четырьмя болтами М12.
Технические данные зарядного устройства АБЬЗ следующие:
Номинальное питающее напряжение . . . 220 В ±30%
Номинальное стабилизированное напряжение 62 В ±2%
Максимальный ток нагрузки...... 85 А
Ограничение зарядного тока...... 40 »
Габаритные размеры......... 1320X585X420 мм
Масса............... 200 кг
|
|