Назначение. Пневматические цепи э.п.с. служат для приведения в действие пневматических тормозов и питания сжатым воздухом приводов следующих аппаратов и устройств: электропневматических силовой цепи и цепей управления, блокировок высоковольтных камер и люков, аппаратов звуковых сигналов, форсунок песочниц, дверей вагонов электропоездов и ряда других. В состав этих цепей входят компрессоры, фильтры, воздушные резервуары, регуляторы давления, клапаны обратные и продувки, клапаны компрессоров, краны машиниста и краны вспомогательного тормоза, маслоотделители, разобщительные и концевые краны, пневматические выключатели управления, измерительные приборы, электроблокировочные клапаны, трубопроводы и пневматические магистрали (напорные, питательные, прямодействующего тормоза, тормозные и др.). Схемы пневматических цепей отечественных электровозов построены принципиально одинаково; имеющиеся различия зависят от рода службы (пассажирский или грузовой), осевой характеристики, наличия электрического тормоза, расположения оборудования и конструкции пневматического оборудования. Схемы пневматических цепей электропоездов выполнены также принципиально одинаково.
Источниками подачи сжатого воздуха на э.п.с. являются компрессоры, приводимые в действие электродвигателями. На каждом электровозе с целью резервирования установлено по два компрессора, на секционных — по одному на каждой секции, на головных и прицепных вагонах электропоездов — по одному компрессору.
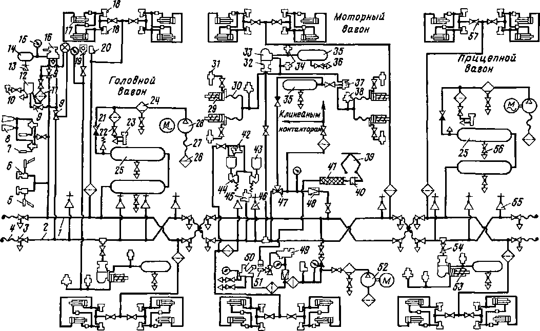
Схемы пневматических цепей электровозов. В качестве примера рассмотрим такие цепи электровозов ВЛ10 и ВЛ10У (рис. 65). Воздух, всасываемый компрессором 29(1) или 29(2), очищается от
пыли фильтром, смонтированным на компрессоре. Каждый компрессор накачивает воздух в свою группу главных резервуаров 19 (/) — 19 (3) или 19 (4) — 19(6), состоящую из трех резервуаров вместимостью 250 л каждый. Когда давление в них достигает 0,9 МПа (9 кгс/см2), компрессор отключается регулятором давления АК-ПБ и вновь включается, когда давление падает до 0,75 МПа (7,5 кгс/см2). На напорной магистрали между компрессорами и главными резервуарами установлены обратные клапаны (типа Э-155), маслоотделители (типа Э-120/Т) по одному в каждой секции, очищающие сжатый воздух от примесей, паров воды и масла. Выделяющийся в них конденсат выпускают в атмосферу через краны 13(10) и 13(24). Для лучшего охлаждения сжатого воздуха главные резервуары в группе соединены последовательно. Из них конденсат периодически выпускают в атмосферу через клапаны продувки с электрообогревателями, приводимыми в действие электропневматическими приводами дистанционного управления (с помощью кнопок на пульте помощника машиниста). Из главных резервуаров через ряд приборов воздух поступает в питательную магистраль, а из нее через разобщительные краны — к следующему оборудованию: звуковым аппаратам — к ревуну 54(1), 54(2), объединяющему тифон и свисток; редукционным кранам стеклоочистителей 63(1)—63(4); аппаратам высоковольтной камеры; через вентиль защитный типа ВЗ-1 к электропневматическим клапанам типа КП-53-05 токоприемников 57 (/), 57 (2). Последовательно с клапанами 25(2)—25(5), 25(7), 25(8) включены блокировки дверей высоковольтной камеры и люка на крышу. Для сохранения запасов сжатого воздуха при длительных стоянках с опущенными токоприемниками предусмотрен резервуар 60 вместимостью 55 л, который перед остановкой компрессоров
заряжается до давления 0,9 МПа (9 кгс/см2) и сохраняет необходимый запас воздуха длительное время. В резервуар цепи управления воздух поступает из питательной магистрали через разобщительный кран 13 (19), при этом кран 13 (21) перекрывают. Давление в резервуаре контролируют по манометру 8 (2). При отсутствии в резервуаре токоприемника запаса сжатого воздуха источником его служит вспомогательный компрессор 69 (типа КБ-1В), приводимый во вращение электродвигателем (типа А-11М), питающимся от аккумуляторной
батареи Давление воздуха в цепи управления контролируют по манометрам, установленным со стороны помощника машиниста в кабинах управления.
В нагружающие цилиндры 41(1) — 41 (4) сжатый воздух поступает через редуктор КР1, обеспечивающий постоянное давление 0,2 — 0,25 МПа (2—2,5 кгс/ см2) и клапаны 25 (2), 25 (4) или 25 (3), 25(5) в зависимости от направления движения. Давление в цилиндрах контролируют манометрами 2(5)—2(8), установленными в машинном помещении. Цепь нагружающих цилиндров в случае

Рис 65 Схема пневматических цепей электровозов ВЛ10 и ВЛ10У:
2(4)—2(9) — манометры, 7(3), 7(4) — краны разобщительные (уел № 4200), 11(5, 10, 15) — фильтры Э-114, 13(1, 3, 8, 9—21, 23, 25, 32, 34) — кран разобщительный (усл. X» 383); 19(1)—19(3). 19(4)— 19(6) — резервуары главные; 24(1)—24(8) — клапаны переключательные ЗПК; 25(2)—25(5), 25(7), 25(8) — клапаны КП-53-05, 26(3) — редуктор усл. Х9 348, 29(1), 29(2) — компрессоры КТ-бЭл; 35(2) — клапан обратный Э-175; 36(6)—36(11) — рукав, 41(1)—41(4) — цилиндры нагружающие 510 Б, 42(5), 42(6) — рукава, 44 — труба 13 X 2,5; 45 — труба 22 х 3,5; 46 — труба 27 X 3, 5; 51 — труба МЗ-10 X 1; 54(1), 54(2) — ревуны, 55(1), 55(2) — рукава изолирующие токоприемников 57(1), 57(2); 60 — резервуар токоприемника, 61(1, 2. 5, 6) — клапаи КП-39, 62(1), 62(2) — клапаны КС-52; 63(1)—63(4) —
стеклоочистители СЛ-440Б; 64(1)—64(4) — воздушные краны КР-ЗОВ; 67—блокировки ПБ-33 02Б,
68(2) — кран трехходовой уел № 424, 69—компрессор КБ 1В; 70 — вентиль защитный ВЗ I; 72 —
труба 10-6ПНП
возникновения неисправностей отключают разобщительными кранами.
Схемы пневматических цепей вагонов электропоездов. На вагонах проложено два трубопровода для напорной / (рис. 66) и тормозной 2 магистралей, заканчивающиеся концевыми кранами 3 и соединительными рукавами 4. Для питания сжатым воздухом всей пневматической системы электропоезда на головных и прицепных вагонах установлены электрокомпрессоры. Электрокомпрессор 28 рукавом 27 соединен с фильтром 26, через который происходит всасывание воздуха из атмосферы. Нагнетание сжатого воздуха осуществляется по трубопроводу, соединяющему электрокомпрессор с главными резервуарами 25 вместимостью 170 л каждый Для выпуска конденсата применены краны 54.
На каждом вагоне установлены воздухораспределители 32 и электровоздухораспределители 33. Воздухораспределитель 32 трубопроводом сообщен с запасным резервуаром 35 вместимостью 78 л, имеющим водоспускной кран 36 В резервуар 35 сжатый воздух поступает из напорной магистрали / через редуктор 48 и обратный клапан. При следовании вагонов в недействующем состоянии, когда в напорной сети нет сжатого воздуха, в реле давления 37 он подается из тормозной магистрали 2 через трехходовой кран 47, который предварительно должен быть переключен в соответствующее положение.
На моторном вагоне тормозные цилиндры сообщены с регуляторами выхода штока 31, в которые попадает сжатый воздух из тормозных цилиндров;

Рис. 66. Принципиальная пневматическая схема электропоездов ЭР9М и ЭР9Е: / — напорная магистраль, 2— тормозная магистраль, 3— кран концевой 1'/«". 4— рукав соедини тельный; 5 — стеклоочиститель, 6 — кран, 7 — свнсток, 8 — тифон, 9 — кран двойной тяги, 10 — вентиль включающий; //, 26 — фильтры, 12 — клапан электропневматическнй автостопа, 13 — пробка, 14, 25, 35 — резервуары; 15 — манометр; 16 — кран машиниста с контроллером, 17—цнлнндры раздвижных дверей вагона, 18—электропневматическне вентили привода дверей; 19—скоростемер; 20—регулятор давления, 21 — клапан обратный \'/4";22 — клапан предохранительный, 23 — вентиль выключающий; 24 — маслоотделитель; 27, 30 — рукав, 28 — электрокомпрессор, 29, 53 — цилиндры тормозные, 31 — регулятор выхода штока, 32 — воздухораспределитель. 33 — электровоздухораспределитель, 34 — клапан выпускной одинарный, 36, 56 — краны водопропускные 3/8"; 37 — реле давления; 38 — сигнализатор отпуска тормозов; 39 — токоприемник, 40 — привод токоприемника; 41 — рукав токоприемника; 42 — вентиль включающий; 43 — бункер, 44 — форсунка; 45 — выключатель управления пневматический; 46, 55 — стоп-краны 3/4", 47 — кран трехходовой 3/4", 48 — редуктор, 49 — клапан токоприемника, 50 — главный выключатель воздушный, 51 — покрышка, 52— вспомогательный компрессор пневматического тормоза, 54 — тройник, 57 — край разобщительный

Рис. 67. Схема пневматическая пескоподачи электровозов ВЛ10 и ВЛМУ 13(5, И, 14, 29, 30, 35) — кран разобщительный (уел № 383), 24(2, 3, 5, 6) — клапан переключательный ЗПК, 36(3, 4, 13, 14) — рукав 449, 45 — труба 22 X 3,5, 51 — труба МЗ-10 X 1. 61(3, 4, 7, 8) — клапан КП-39, 65(1)—65(16) — форсунки песочниц; 66(1), 66(2) — клапаны песочницы КП-5І; 71(1)—
71(16) — рукава 0 32 мм
они обеспечивают автоматическое регулирование рычажной передачи
В пневматической цепи наружных раздвижных дверей на каждом вагоне установлены дверные цилиндры 17, полости которых со стороны задних концов соединены попарно непосредственно с включающим вентилем 18, а со стороны передних — с таким же вентилем через регулировочные вентили. Включающие вентили 18 сообщены с напорной магистралью через фильтр и разобщительный кран 57. Регулировочные вентили обеспечивают одновременность открывания и закрывания дверей.
На головном вагоне установлены звуковые сигналы: свисток 7 и тифон 8. Звуковые сигналы сообщены с напорной магистралью / клапаном При легком нажатии на педаль этого клапана сжатый воздух поступает к одному из свистков, а при более сильном нажатии — в тот же свисток и оба тифона. Для очистки лобовых стекол на головном вагоне установлены стеклоочистители 5, сообщенные с кранами.
При отсутствии сжатого воздуха в напорной магистрали подача воздуха в при-
воды токоприемника и воздушного однополюсного выключателя 50 осуществляется вспомогательным компрессором 52, приводимым в действие электродвигателем, который питается от аккумуляторной батареи. Компрессор засасывает воздух через фильтр 26 и нагнетает его через маслоотделитель 24, обратный клапан и далее по двум направлениям: через фильтр к воздушному однополюсному выключателю 50, через редуктор к клапану токоприемника 49. Из клапана токоприемника через трехходовой кран 51 и рукав 41 сжатый воздух поступает в привод 40 токоприемника 39.
Автоматическое включение и выключение вспомогательного компрессора 52 осуществляется регулятором давления. После того как электрокомпрессоры 28 повысят давление в напорной сети выше 0,65 МПа (6,5 кгс/см2), дальнейшее питание пневматического привода токоприемника и выключателя 50 осуществляется от напорной магистрали через обратный клапан 21.
Моторный вагон оборудован системой пескоподачи. Для хранения песка установлены два бункера 43 (правый и ле-
вый), соединенные трубопроводом с форсунками 44. Сжатый воздух к форсункам поступает из напорной магистрали через электропневматический клапан, управляемый включающим вентилем 42.
Пневматические цепи пескоподачи электровозов. Они предусмотрены для подачи песка в место касания колеса с рельсом, чтобы улучшить сцепление и реализовать более высокую силу тяги. В эти цепи воздух поступает от питательной магистрали (рис. 67). При возбуждении электропневматических клапанов 61(3, 4, 7, 8) сжатый воздух из питательной магистрали через разобщительные краны усл. № 383 61(3) 1-й секции и 61 (7) 2-й секции, электропневматические и переключательные клапаны попадает в форсунки песочниц 1-й и 5-й колесных пар при управлении электровозом из кабины машиниста № 1. Если электровозом управляют из кабины № 2, сжатый воздух поступает в форсунки песочниц 4-й и 8-й колесных пар. Клапаны песочниц КП-39 обеих секций электрически связаны. При работе ручным клапаном 66 (1) или 66 (2) сжатый воздух, пройдя разобщительный кран, клапаны пескоподачи и переключательный 24 (2, 3, 5, 6), попадает в форсунки песочниц 1, 3, 5 и 7-й колесных пар, если управление осуществляется из кабины № 1, и форсунки 2, 4, 6 и 8-й колесных пар при управлении из кабины № 2.
|
|