Как известно, частота вращения п\ магнитного поля статорной обмотки и частота вращения ротора пг асинхронного трехфазного двигателя определяются соответственно как
п\ = 60/і/рь
П2 - Л1(1—5) = 60/і(1—5)/р1,
где }\ — частота напряжения, подведенного к обмотке статора; р\ — число пар полюсов; э = (пі — пг) /п\— скольжение.
Используя тиристорные преобразователи, частоту вращения роторов трехфазных тяговых двигателей регулируют плавным изменением частоты напряжения, подводимого к обмотке статора.
В зависимости от вида тяговой характеристики электровоза и требуемого закона регулирования частоты вращения, т. е. М = const или Р = const, определяют необходимый закон изменения напряжения на зажимах тяговых двигателей. Для обеспечения высокой перегрузочной способности, к.п.д. и коэффициента мощности, а также для получения неизменного абсолютного скольжения тяговых асинхронных двигателей при широком и плавном регулировании скорости движения в рабочем диапазоне напряжение преобразователя должно изменяться по закону Ul/U2= VM,/M2(fi/f2).
Регулирование скорости движения изменением частоты при постоянном вращающем моменте М обусловливает работу двигателя с постоянным магнитным потоком. Если же скорость движения регулируют при постоянном значении мощности, магнитный поток в двигателе изменяется обратно пропорционально изменению напряжения, а вращающий момент — обратно пропорционально частоте и квадрату напряжения. При использовании на электровозах статических преобразователей частоты практически может быть обеспечен любой режим регулирования работы тяговых двигателей.
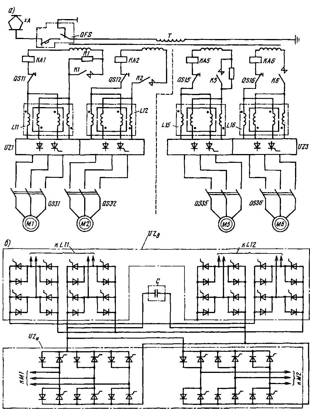
Регулирование частоты вращения роторов трехфазных асинхронных двигателей рассмотрим на примере опытного отечественного электровоза ВЛ86*. Для преобразования однофазного, напряжения в трехфазное, регулируемое по величине и частоте, используют преобразователи UZ1—UZ3 (рис. 245, а). Каждый преобразователь состоит из четырехквад-рантного выпрямителя (рис. 245, б) и автономного инвертора напряжения UZB с широтно-импульсной модуляцией. Частота вращения тяговых двигателей в диапазоне частот 0—45 Гц при разгоне и торможении до заданной скорости движения и поддержании этой скорости регулируется автоматической системой управления изменением питающего напряжения и его частоты питающего напряжения, в диапазоне 45—105 Гц —

Рис. 245. Упрощенные схемы силовой цепи опытного электровоза ВЛ86* с асинхронными трехфазными тяговыми двигателями (о) и четырехквадратиого выпрямителя с инвертором (б): Т — тяговый трансформатор, LH, LI 2, L1S н LI6 — сглаживающие реакторы: MI, М2 — М5 и Мб — асинхронные трехфазные тяговые двигатели; QFS — главный выключатель; KAI, КА2, КА5 н КА6 —
катушки реле защиты
ослаблением возбуждения двигателя при постоянном напряжении. Каждый выпрямитель И1Ъ состоит из двух групп ти-ристорно-диодных мостов с принудительной коммутацией. В преобразователе применены тиристоры ТБ-253-800 и диоды Д4-143-800 14-го класса. Емкость конденсаторной батареи С звена постоянного тока 23,4 мФ. Электровоз ВЛ86* состоит из двух однотипных шестиосных секций. На каждой секции установлено три преобразователя.
|
|