Электропневматические клапаны автостопа предназначены для автоматической экстренной остановки поезда перед запрещающим сигналом в тех случаях, когда машинист не подтвердит нажатием специальной рукоятки свою бдительность.
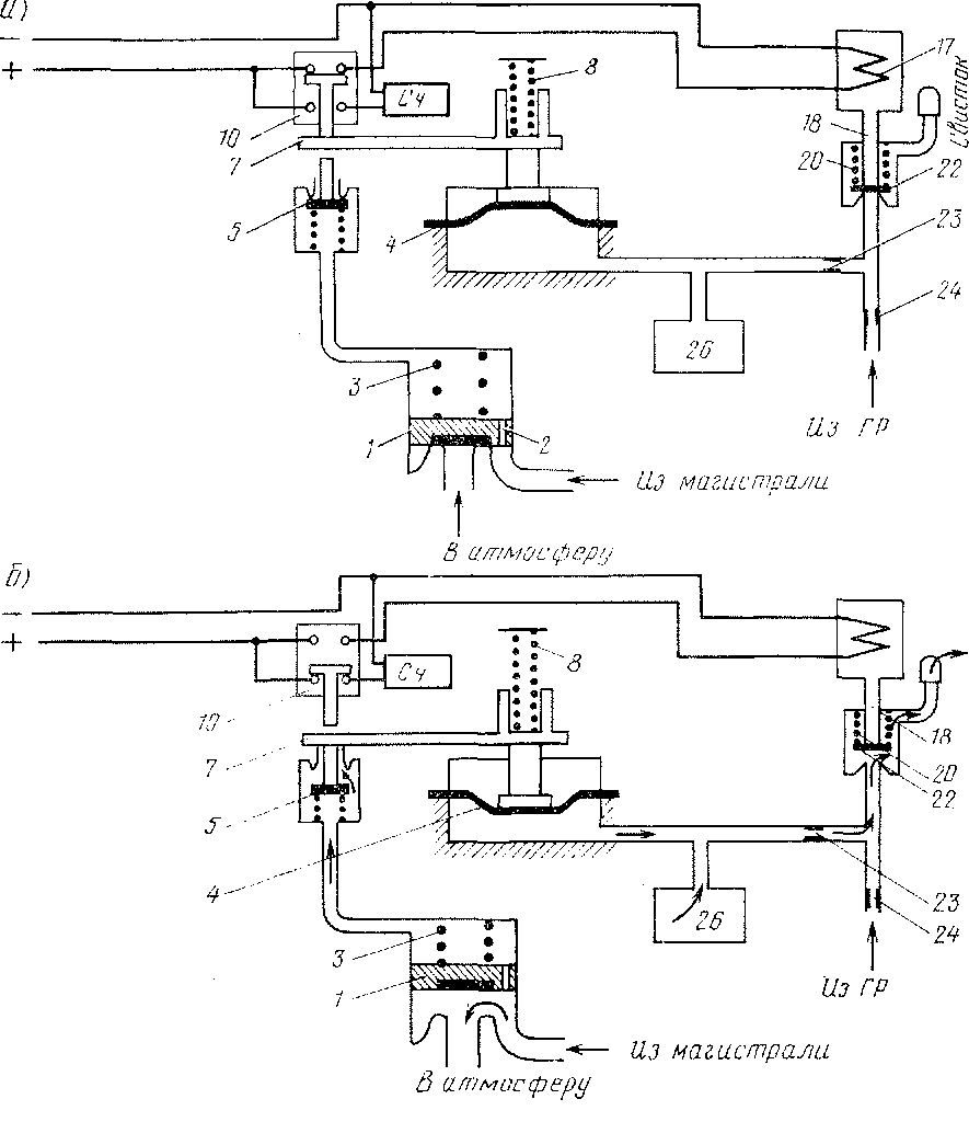
Электропневматический клапан автостопа уел- № 150И (рис. 137) — основной прибор автостопной системы, связывающей электрическую часть устройства с пневматической системой тормоза локомотива и поезда. Он состоит из следующих основных частей: кронштейна 25, корпуса 21, средней части 6, корпуса замка 13 и электромагнитного вентиля 15.
В кронштейне 25 расположены камера выдержки времени 26 объемом 1 л, отводы для соединения с напорной (главным резервуаром) и тормозной магистралями, а также атмосферный канал. В корпусе 21 находятся: срывной клапан 1 экстренной разрядки магистрали с резиновой манжетой и пружиной 3, клапан 22 управления камерой выдержки времени и свисток.
В средней части 6 установлены диафрагма 4, клапан 5 для разрядки камеры над поршнем срывного клапана 1, крышка 9, рычаг 7 и пружина 8. Усилие пружины 8 регулируют винтом 11 таким образом, чтобы при снижении давления под диафрагмой 4 до 1,5 кгс/см2 стержень концевого выключателя 10 опустился в нижнее положение. При этом замыкается нижняя пара контактов.
Электромагнитный вентиль 15 состоит из сердечника 19, катушки 17, якоря 14, штока 18 с пружиной 20. Ход клапана 22 в сборе устанавливают в пределах 0,8—1,4 мм, а ход якоря 14 — от 1,3 до 1,7 мм. Катушка электромагнитного вентиля имеет следующие характеристики: сопротивление постоянному току 145 Ом, ток 0,34 А при напряжении 50 В, потребляемая мощность 17 Вт, диаметр провода (марка ПЭ) 0,35 мм, число витков 5000.
На крышке 9 укреплены концевой выключатель 10 типа ВПК 2010 и выключатель 12 типа ВПК 4020. Провода от электромагнитного вентиля и концевого выключателя выведены на специальную панель зажимов. В корпусе замка 13 находятся эксцентриковый валик, механизм для приведения эксцентрика в действие и буфер замка, который передает усилие от эксцентрика на шток.
Электропневматический клапан автостопа закрыт кожухом 16, который можно снять только после того, как будет снята пломба.
Для зарядки электропневматического клапана необходимо в замок вставить ключ и'повернуть его в правое положение до упора. Эксцентриковый валик буфером переместит шток 18 и прижмет клапан 22 к седлу. Воздух из напорной трубы через калиброванное отверстие 24 диаметром 0,8 мм, а затем через отверстие 23 диаметром 1 мм поступит в камеру выдержки времени 26 и под диафрагму 4.
Зарядка камеры 26 от давления 1,5 до 8 кгс/см2 продолжается не более 10 с.
Под давлением воздуха диафрагма 4 (рис. 138) займет крайнее верхнее положение и поднимет рычаг 7, который переместит стержень переключателя 10 так, что будет замкнута верхняя па-


Рис. 138. Схема электропневматического клапана автостопа в нормальном положении (а) и при экстренном торможении (б)
ра контактов. В результате этого электрическая цепь электромагнита подготовлена к включению. Подают напряжение на электромагнит, а следовательно, приводят электропневматический клапан в рабочее положение нажатием рукоятки бдительности.
Одновременно сжатый воздух из тормозной магистрали через калиброванное отверстие 2 диаметром 0,8 мм в поршне срыв-ного клапана / поступает в камеру и прижимает клапан 5 к седлу. Давления по обе стороны клапана / уравниваются; вследствие разности площадей и давления пружины 3 клапан / будет устойчиво находиться в нижнем положении, разобщая атмосферный канал (см. рис. 137) и тормозную магистраль.
В момент отпуска рукоятки бдительности на катушку электромагнита подается напряжение 45—55 В, при этом якорь 14 (см. рис. 337) притягивается к сердечнику и шток 18 прижимает клапан 22 к седлу. После этого надо извлечь ключ из замка, для чего ключ поворачивают в левое положение до упора и затем легко вынимают.
При проезде путевого индуктора катушка электромагнита обесточивается, воздух давит на плунжер и якорь 14 со штоком 18 поднимаются вверх, отпуская клапан 22. Сжатый воздух из камеры 26 выдержки времени через калиброванное отверстие 23 диаметром 1 мм и клапан 22 поступает в свисток и уходит в атмосферу. Одновременно воздух в свисток будет поступать из напорной трубы через отверстие 24.
Если в течение 6—7 с после начала работы свистка автостопа нажать рукоятку бдительности, катушка электромагнита снова получит питание и электропневматический клапан придет в исходное положение. Давление воздуха в камере выдержки с 8 до 1,5 кгс/см2 снижается за 7—8 с. Если в течение 6—7 с рукоятка бдительности не будет нажата, то давление воздуха в камере 26 под днафрамой 4 снизится до 1,5 кгс/см2. При этом под действием пружины 8 диафрагма 4 прогнется вниз на 5—8,5 мм, а рычаг 7 откроет клапан 5, сообщив камеру над срывным клапаном / с атмосферой. Воздухом из тормозной магистрали поршень срыв-ного клапана 1 будет отжат от седла и произойдет экстренная разрядка тормозной магистрали через широкий атмосферный канал.
Стержень концевого переключателя 10, следуя за рычагом 7, опустится вниз, вызывая тем самым срабатывание счетчика торможения и разрыв цепи автостопа.
При давлении в тормозной магистрали около 1,5 кгс/см2 срыв-ной клапан / под действием пружины опустится на седло. Воздух после этого будет давить только на кольцевую площадь клапана, вследствие чего клапан будет фиксирован на седле. Однако прекратить начавшееся торможение поезда, вызванное автостопом, нажатием рукоятки бдительности невозможно, так как электрическая цепь разорвана контактами концевого переключателя 10.
Чтобы восстановить работу автостопа и произвести отпуск тормозов в поезде, необходимо повернуть ключ в крайнее правое положение. В результате эксцентриковый валик замка 13 прижмет клапан 22 и в течение 10 с произойдет зарядка камеры 26 выдержки времени. При этом рычаг 7 переместится в верхнее положение и переключит контакты концевого переключателя из нижнего положения в верхнее, подготовив тем самым электрическую цепь для возбуждения автостопа, что произойдет при нажатии рукоятки бдительности.
Таким образом, перед запрещающим сигналом, если не нажата рукоятка бдительности, поезд останавливается автостопом. Каждое торможение автостопом фиксируется счетчиком.
|
|