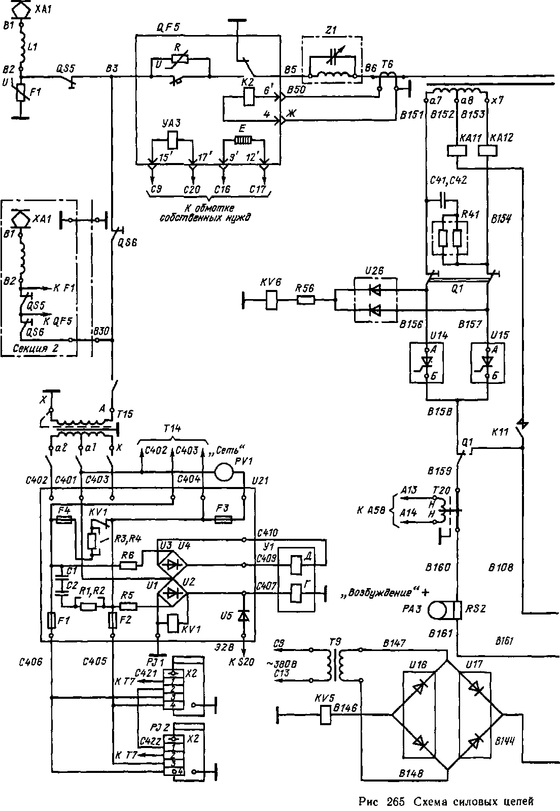
Общие сведения. Схемы электрических цепей электровоза ВЛ85 разработаны на базе схем силовых цепей серийных электровозов, и в первую очередь электровоза ВЛ80Р. На каждой шестиосной секции электровоза ВЛ85 (рис. 265) установлен тяговый трансформатор ОНДЦЭ-10000/25-82 УХЛ2, у которого обмотка высшего напряжения подключается к контактной сети через токоприемник ХА1 (по одному иа каждой секции), реактор помехоподавлення LI, высоковольтный разъединитель QS5, главный выключатель QF5, фильтр Z1 и трансформатор тока Т6. На стороне низшего напряжения имеются три группы тяговых обмоток al—х2, аЗ—х4, а5—хб, обмотка возбуждения а7—х7 и обмотка собственных нужд х9—а9. Однофазный ток выпрямляется тиристорными преобразователями Uli, U12 к U13, U14 типа ВИП-4000 УХЛ2, в которых применены тиристоры 28—32-го классов на ток 500—800 А. Эти преобразователи выполняют выпрямление и плавное четырех-зонное регулирование напряжения на тяговых двигателях в режимах тяги и рекуперативного торможения при трех секциях тягового трансформатора. Каждый преобразователь подключен к группе тяговых двигателей, содержащей два двигателя, соединенных параллельно (рис. 266, а). Для защиты в цепи каждого двигателя установлен быстродействующий выключатель (QF1, QF2).
На электровозе ВЛ85 предусмотрено автоматическое управление со слежением, обеспечивающее в режиме тяги разгон до заданной скорости с заданным током тяговых двигателей и поддержание заданной скорости в режиме рекуперации (предварительное подтор-маживанне, поддержание заданного тормозного усилия при остановочном торможении и заданной скорости при движении на спусках). Оно также обеспечивает ограничение максимального тока тяговых двигателей и защиту электрооборудования в аварийных режимах путем снятия импульсов управления с тиристоров преобразователя. Имеется также и ручное управление без слежения, кото-


секции электровоза ВЛ85

Рис 265 (продолжение)

Рис. 266. Упрошенные силовые схемы блока (а) и плеча преобразователя с двумя последовательными тиристорами (б)
рым можно пользоваться прн отказе автоматического; в режиме ручного управления блок автоматики полностью отключается и не влияет на работу электровоза. Наличие двух выпрямительных установок возбуждения (по одной на каждой секции) обеспечивает возможность работы в режиме рекуперации третьей (прицепной) секции и также увеличивает надежность электровоза.
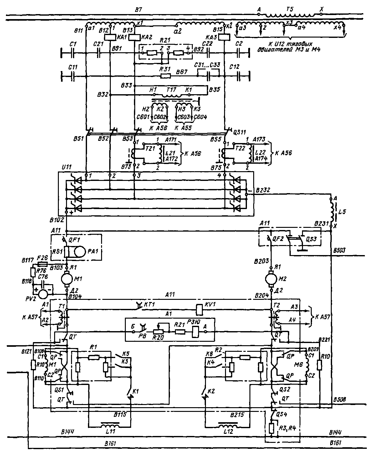
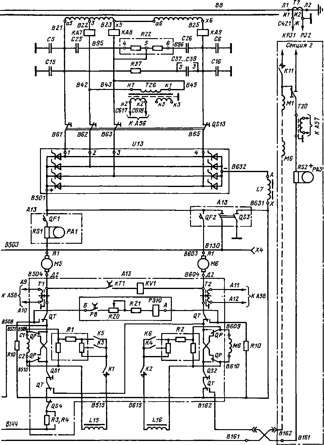
Каждый ВИП имеет восемь плеч /—8, образующих мостовую схему. Внутренние плечн преобразователя состоят из четырех параллельно и двух последовательно соединенных тиристоров, внешние — из четырех параллельно н трех последовательно соединенных тиристоров. С целью улучшения распределения тока по параллельно соединенным тиристорам в каждую последовательную ветвь включены ненасыщающиеся реакторы Ь (рис. 266, б). Для этой же цели осуществляется диагональное подключение плеча, что обеспечивает эквивалентность контуров силового тока во всех параллельных ветвях плеча. Равномерное распределение напряжений между последовательно включенными тиристорами каждого плеча и снятие коммутационных перенапряжений обеспечивают цепи выравнивания напряжений, состоящие из шунтирующих резисторов /?ш и ^С-цепей. Выравнивающие цепи подсоединены ко всем параллельно включенным тиристорам через резисторы связи Ясв сопротивлением 0,12—0,15 Ом. В преобразователе эти цепи включены последовательно, что позволило упростить компоновку схемы, уменьшить число резисторов связи и упростить замену
тиристоров. Это стало возможным благодаря наличию второго управляющего вывода у тиристоров Т353-800. Контуры тока цепей выравнивания напряжений н контуры тока управления отделены друг от друга с целью повышения помехоустойчивости силовых цепей в целом.
Тяговый режим. Фазовое регулирование в пределах каждой из четырех зон осуществляется изменением угла открытия тиристоров плеч, выполняемого блоком управления. Чем больше часть проводящего полупериода, в которую ток проходит через тиристоры, тем больше среднее выпрямленное напряжение на тяговых двигателях.
В зоне /(рис. 267, а и рис. 266) цепь тока тяговых двигателей М1, М2 образуется плечами 3, 6 и 4, 5, которые подключены к выводам секции а/—/ и х1— х2 обмотки трансформатора. Тиристоры плеч 3, 5 открываются импульсами, вырабатываемыми блоком управления с постоянным углом а0, соответствующим минимальному углу открытия, а тиристоры плеч 4, 6 — импульсами с регулируемым углом арег. Если в одни из полупериодов нагружены тиристоры плеч 4, 5, то в следующий при открытии тиристоров плеча 3 в момент а0 происходит коммутация тока с тиристоров плеча 5 на тиристоры плеча 3; энергия цепи выпрямленного тока разряжается по нулевому контуру: тиристоры плеч 4, 3 тяговые двигатели, сглаживающий реактор Ь5. При угле открытия арег тиристоров плеча 6 происходит коммутация тока на ннх с тиристоров плеча 4 и далее ток нагрузки проходит через тиристоры плеч 3 и 6
В последующий полупериод при угле

а0 тиристоров плеча 5 закрываются тиристоры плеча 3 и образуется нулевой контур для разряда энергии: тиристоры плеч 6, 5, тяговые двигатели, сглаживающий реактор. Таким образом, происходит чередование нулевых контуров, что позволяет не усиливать по току плечи ВИП, работающие в зоне /.
Для реализации таких режимов работы ВИП в зоне / необходимо на тиристоры плеча 5 в один и тот же полупериод напряжения сети подавать импульсы с углом арег, изменяемым от я. до а0, и импульсы управления с фазой а0. Это объясняется тем, что тиристоры плеч 3 и 5, на которые подаются импульсы управления в начале полупериода (а0), при работе на нагрузку с большой индуктивностью, не удерживаются открытыми до прихода импульсов с фазой арег на тиристоры плеч 4, 6 Поэтому, подавая дополнительные импульсы на тиристоры плеча 5, создают цепь тока через тиристоры плеч 4, 5, что позволяет запасти электромагнитную энергию в реакторе /_5 В дальнейшем тиристоры плеча 5, получая импульсы управления с фазой а0, будут удерживаться в открытом состоянии благодаря разряду электромагнитной энергии реактора, и импульсы с фазой арег с тиристоров плеча 5 можно снять.
В зоне // плавным изменением угла открытия тиристоров плеч /, 2 осуществляется регулирование выпрямленного напряжения от и<*НОм
/4 до иснш/2. Ток в течение полупериода будет проходить
следующим образом: в начале полупериода от секции /—х1 обмотки трансформатора, через тиристоры плеча 3, цепи тяговых двигателей, плечо б В момент открытия тиристоров плеча / происходит коммутация тока с тиристоров плеча 3 на тиристоры плеча /. С этого момента .тяговые двигатели питаются от секций а/—/, /—х! обмотки трансформатора. Аналогично ток будет проходить и во второй полупериод, но в работе будут участвовать тиристоры плеч 2, 4 н 5.
Для дальнейшего увеличения выпрямленного напряжения при полностью открытых тиристорах плеч / и 2 нагрузка переводится с секций а/—/, /—х1 на секцию х1—х2 обмотки. Переход осуществляется без потери силы тяги и бросков тока и происходит следующим образом.
Нагрузка тиристоров плеч /, 2, 5, 6 переводится на тиристоры плеч 5, 6, 7, 8 без изменения тока якоря. Это достигается подачей на блок логики аппаратуры управления синхроимпульсов в момент соі = л/2. Если синхроимпульс поступает при полностью открытых тиристорах плеч /, 6, то в течение а>} = (я/2) а0 должны быть выполнены логические операции, запрещающие подачу импульсов управления в следующий полупериод на тиристоры плеч 2 н 5 и разрешающие открытие тиристоров плеч 6, 7. Тогда под действием э. д. с. всей вторичной обмотки происходит коммутация тока с тиристоров плеча / на тиристоры плеча 7. Ток нагрузки проходит по цепи: тиристоры
плеч 6, 7, секция х!—х2. Тиристоры плеча 6 при этом нагружены током в течение всего периода. Дальше тиристоры плеч 6, 7 чередуются с тиристорами плеч 5, 8, находясь под током половину периода. Если же синхроимпульс поступает при открытых тиристорах плеч 2, 5, тогда тиристоры плеча 5 открыты еще не один полупериод, так как должны быть открыты тиристоры плеч 5 и 8 (рис 267, а).
Дальнейшее повышение напряжения осуществляется путем подачи импульсов с уголом а0 на тиристоры плеч 5, 8 и 6, 7 и плавным изменением угла открытия их в плечах 3 и 4 от максимального значения до а0. Выпрямленное напряжение будет плавно изменяться от и<*ном/2 До Зи<*иом/4.
Ток по тиристорам указанных плеч в течение полупериода будет протекать следующим образом: в начале полупериода через тиристоры плеч 5, 8 (или 6, 7); с момента подачи импульса на открытие тиристоров плеча 3 (или 4) начинается коммутация тока с тиристоров плеча 5 (или 6") на тиристоры плеча 3 (или 4). При полностью открытых тиристорах плеч 3 и 4 тиристоры плеч 5, 8 и 6", 7 открываются с углом открытия а0.
В зоне IV (рис. 267, в) к работающим тиристорам плеч 3,8 и 4,7 подключаются тиристоры плеч / н 2 с углом открытия Орег. Таким образом, к секциям ///, // обмотки трансформатора прибавляется секция /. В момент открытия тиристоров плеч / и 2 с углом открытия а0 выпрямленное напряжение будет наибольшим. После этого все тиристоры плеч /, 2, 3, 4, 5, 6, 7, 8 будут открываться с углом а0. Для уменьшения напряжения последовательность переходов обратная.
Остановимся на некоторых особенностях работы преобразователя при параллельном соединении мостов. Так, в зоне /// в режиме тяги тиристоры плеч 5, 8 и 6, 7 открываются в начале полупериода управляющим импульсом с углом а0, а тиристоры плеч 3 и 4 — импульсом с углом арег. Если в один из полупериодов ток проходит через плечо 8, секции /// и II, плечо 3, тяговые двигатели, то в начале следующего полупериода управляющие импульсы с фазой а0 подаются на тиристоры плеч 6 и 7. При этом образуются два контура коммутации тока: пле-
чн 3, 7, секции //, /// и плечи 6, 8, секция /// Коммутация начинается в контуре, где напряжение выше, т. е. в первом. При этом тиристоры плеча 7 открываются, а плеча 3 закрываются. После завершения коммутации тока в первом контуре (угол коммутации у\), начинают открываться тиристоры плеча 6 во втором контуре (угол коммутации у"). Поскольку коммутация тока происходит поочередно в контурах с большим и меньшим напряжениями, потенциальные условия для начала ее в плечах, находящихся в контуре с меньшим напряжением, могут создаваться позже поступления на них импульсов с фазой а0. В этом случае коммутация тока в контуре с меньшим напряжением может не начаться, либо не все тиристоры плеча примут нагрузку. Чтобы исключить это, осуществляется автоматическое слежение за окончанием коммутации тока в контуре с большим напряжением, т. е. управляющий импульс, на тиристоры малого контура подается в момент, когда напряжение на обмотке трансформатора восстановится и создадутся потенциальные условия для начала коммутации в этом контуре.
В конце зон //, /// и IV при подаче управляющих импульсов на тиристоры с углом открытия арег во время коммутации тиристоров с углом открытия а0 может нарушиться параллельная работа тиристоров, т. е. часть тиристоров плеча будет закрыта. Это возможно при снятии управляющих импульсов до окончания коммутации в случае, когда ток через отдельные тиристоры будет меньше тока удержания вследствие резкого снижения напряжения обмоток трансформатора и, следовательно, анодного напряжения тиристоров. Чтобы исключить это, предусмотрено автоматическое ограничение угла арег.
Рекуперативное торможение. Все переключения в силовой цепи при переходе из режима тяги в режим рекуперативного торможения и наоборот производятся переключателями QT (см. рис. 265). При этом якорь каждого тягового двигателя отключается от своей обмоткн возбуждения и подключается к ВИП последовательно с блоком резисторов RIO, предназначенным для обеспечения большей электрической устойчивости рекупера-
тивного торможения, а также для улучшения распределения тока между двумя параллельно включенными якорями тяговых двигателей. Чтобы обнаружить юз между равиопотенциальными точками блока резисторов RIO, включают панели защиты от AI. Обмотки возбуждения двигателей обеих секций электровоза соединяются последовательно. Резисторы Rl, R2 выводами /, 2 (см. рис. 265) подключены параллельно обмоткам возбуждения. Ток возбуждения измеряется амперметром РА2. Обмотка тягового трансформатора с выводами х7, а7, а.8 и выпрямительные установки возбуждения U14, U15 одной из секций электровоза (в которой включен блок управления) образуют схему двухпол упер йодного выпрямления с нулевой точкой для питания обмоток возбуждения тяговых двигателей. При этом в другой секции выпрямительные установки возбуждения отключены переключателем Q1.
Напряжение холостого хода между выводами а.7—а8, а8—х7 составляет 270 В. Включаются и отключаются обмотки возбуждения электропневматическим контактором КП. Обратная связь по току с системой регулирования обеспечивается датчиком тока Т20. Для снижения уровня перенапряжений в цепи возбуждения предусмотрены конденсаторы С41, С42 и соединенная с ними последовательно панель резисторов R41.
От тока перегрузки цепь возбуждения защищена реле КАП, а от тока короткого замыкания — реле КА12. При включении реле КАП отключается контактор КН, а при включении реле КА12 — главный выключатель QF5. Контроль замыкания цепей возбуждения на «землю» осущест-
вляется реле контроля «земли» Кб, при включении которого включается сигнальная лампа Н27. При работе трех секций по СМЕ обмотки возбуждения тяговых двигателей третьей секции питаются от трансформатора своей секции. Для обеспечения питания обмоток возбуждения провода В161, В162 должны быть соединены друг с другом.
В режиме рекуперативного торможения тормозное усилие регулируется плавным изменением тока возбуждения тяговых двигателей и плавным изменением напряжения на выходе ВИП, работающих в инверторном режиме. Ток возбуждения регулируют изменением угла открытия тиристоров выпрямительных установок возбуждения 1/14, и 15. Тиристоры открываются управляющими импульсами, вырабатываемыми блоком А57 и подаваемыми через выходные усилители импульсов выпрямительных установок возбуждения на управляющие электроды.
Плавное регулирование напряжения на выходе ВИП производится в зонах /—IV. В зоне IV (рис. 268, а) тиристоры плеч 1, 2, 7, 8 открываются с углом опережения 8. Импульсы управления формируются системой авторегулирования инвертора, входящей в блок А57, обеспечивающей постоянство угла погасания 6 = 6 + 7- Датчиком угла коммутации V являются трансформаторы тока Т21—Т26 с реакторами Ь21— Ь26.
Регулирование в зоне IV осуществляется изменением фазы открытия тиристоров плеч 3 и 4. Ток двигателей в начале полупериода протекает через тиристоры плеч /, 8 (или 2, 7). В момент подачи управляющего импульса на тиристоры плеч 3 (или 4) происходит коммутация

Рис. 268. Алгоритм работы в режиме рекуперации ВИП (а) электровоза ВЛ85 и диаграммы
напряжений иа выходе ВИП (б, в)
тока с тиристоров плеч /, 2 на тиристоры плеч 3, 4. В дальнейшем ток до конца полупериода будет протекать через тиристоры плеч 3, 8 или 4, 7.
Переход на регулирование в зоне /// (рис. 268, б) осуществляется подачей импульсов с углом опережения Р на тиристоры плеч 3, 8 и 4, 7 и закрытием тиристоров плеч /, 2. Регулирование осуществляется изменением фазы открытия тиристоров плеч 5, 6. По окончании регулирования в зоне /// выполняется синхронный перевод нагрузки с тиристоров плеч 5, 6, 7, 8 на тиристоры плеч /, 2, 5, 6. Последние открываются с углом р\ обеспечивая переход в зону //, в которой изменением угла открытия тиристоров плеч 3 производится дальнейшее уменьшение напряжения на выходе ВИП.
В зоне / (рис. 268, в) тиристоры плеч 3, 4, 5, 6 работают как в режиме инвертирования, так и в режиме выпрямления с противовключением тяговых двигателей. Изменением фазы открытия тиристоров плеч 3, 4, 5, 6 обеспечивается электрическое торможение до полной остановки. Это дает возможность с большой точностью остановить поезд, а также осадить его или удержать на уклоне, не применяя пневматические тормоза.
|
|