Индуктивные делители. Для обеспечения необходимой мощности преобразователей (на электровозах ВЛвС и др.) из-за ограничения предельных токов тиристоры приходится соединять параллельно Для тиристоров особым режимом работы является процесс включения, обусловленный трудностями распределения токов в параллельных цепях.
Известно, что нарастание тока в каждой параллельной цепи определяется амплитудой управляющих импульсов и точностью подбора тиристоров по значению прямого падения напряжения Ди. После снятия управляющих импульсов тиристоры работают неустойчиво. В результате этого в одних параллельных цепях токи нарастают, в других спадают до нуля. Применение средств принудительного распределения тока в параллельных ветвях позволяет включать тиристоры импульсами меньшей длительности. Известно несколько способов выравнивания токов в параллельных ветвях тиристоров:
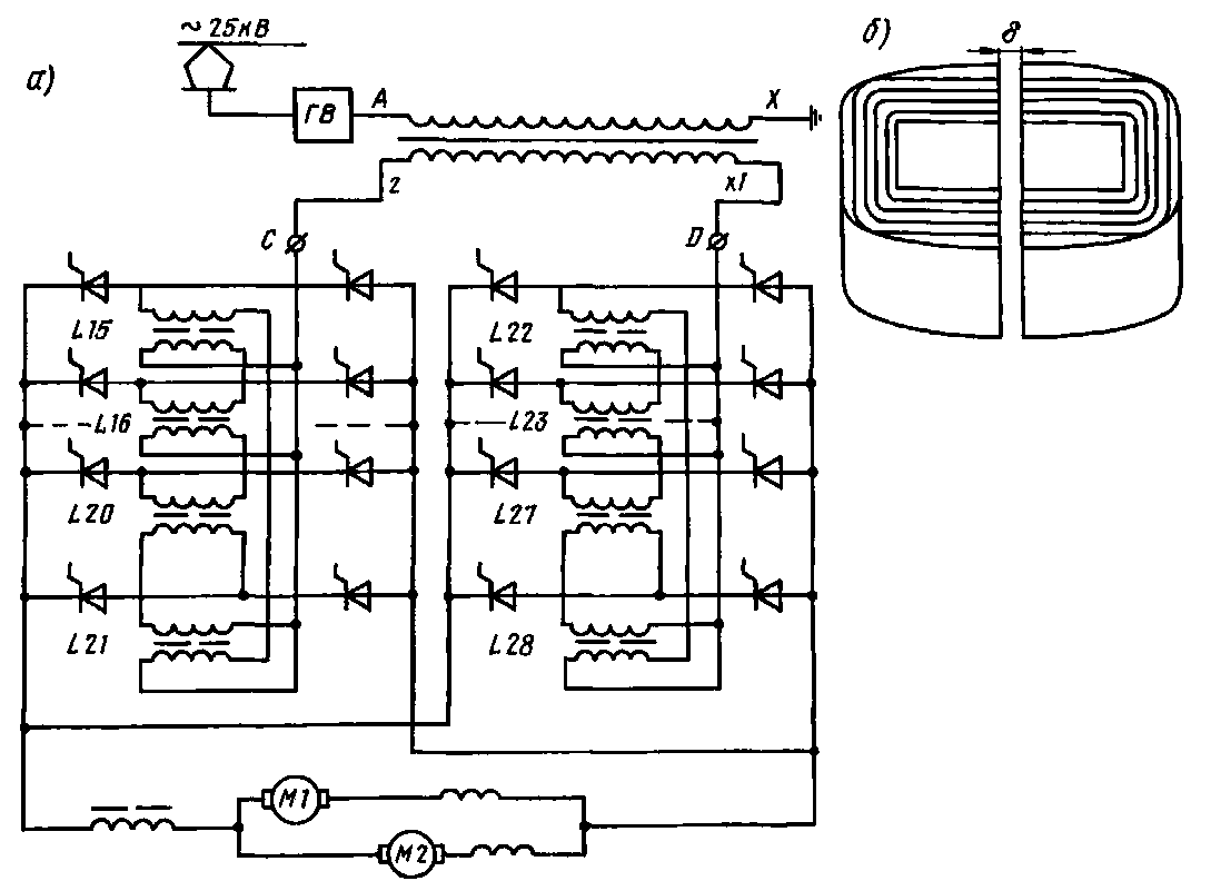
с помощью резисторов и индуктивных делителей, делительных реакторов и других устройств, включаемых в цепи переменного или постоянного тока. На отечественных электровозах с этой целью применяют индуктивные делители, включенные в цепь переменного тока Их соединяют друг с другом по схеме (замкнутая цепочка), приведенной на рис. 122,а. Такой делитель состоит из шихтованного сердечника и двух обмоток.
Выравнивание токов в параллельных ветвях индуктивными делителями L15 — L28 основано на взаимодействии м.д.с. обмоток, включенных встречно и индуктивно связанных. При этом нарастание тока, например, в обмотке делителя L15 вызывает в замкнутом магнитопроводе делителя значительный нарастающий магнитный поток, который приводит к резкому повышению разности потенциалов между анодом и катодом тиристора второй ветви и его открытие. В случае дальнейшего увеличения тока делитель обеспечивает его равномерное распределение между параллельно включенными тиристорами.
Индуктивные делители выполняют ненасыщенными. Это обеспечивает принятие нагрузки плечами преобразователя с фазовым регулированием напряжения при подаче импульса управления в любом месте зоны коммутации. Это возможно только, если по всей зоне коммутации на плече будут необходимые потенциальные условия.
Индуктивность делителей определяют в зависимости от параметров преобразователя. Габаритные размеры делителя не должны превышать размеры тиристора с охладителем в плане; масса сердечника равна примерно 3 кг. Соотношение между числом витков и воздушным зазором б (рис. 122,6) выбирают таким, чтобы делитель не насыщался во всем диапазоне нагрузок. Сердечник выполняют из электротехнической стали Э-330, площадь его сечения 1200 мм2, длина средней силовой линии 0,33 мм.
Индуктивные шунты. На электровозах и электропоездах постоянного и электровозах переменного тока для увеличения числа ходовых скоростных характеристик регулируют возбуждение тяговых двигателей, включая параллельно их об-

моткам возбуждения резисторы, последовательно соединенные с индуктивными шунтами (см. рис 233). Резистор обеспечивает заданное распределение тока между обмоткой возбуждения и шунтирующей цепью в установившихся режимах работы, индуктивный шунт — в неустановившихся (при резких изменениях напряжения на зажимах тягового двигателя). Наиболее опасным для тягового двигателя с ослабленным возбуждением является режим включения его на полное напряжение после кратковременной потери питания, например при отрыве токоприемника от контактного провода. В этом случае бросок тока якоря и скорость его нарастания зависят от распределения тока между обмоткой возбуждения и шунтирующей цепью, так как при значительной массе поезда частоту вращения якоря двигателя в течение переходного режима можно считать постоянной.
Ввиду значительной индуктивности /.„ обмотки возбуждения и отсутствия индуктивности (или ее малости) в шунтирующей цепн при работе двигателя в неустановившемся режиме в первый мо-
Рис. 122. Схема включения (а) и конструкция индуктивных делителей (б)
мент весь ток якоря может пройти через шунтирующую цепь, минуя обмотку возбуждения. В результате этого произойдет значительный бросок тока якоря из-за резкого уменьшения э. д. с, опасный для изоляции обмотки и обусловливающий быстрое насыщение добавочных полюсов. Рост магнитного потока добавочных полюсов замедляется, в результате чего реактивная э. д. с. в коммутируемых проводниках якоря недостаточно компенсируется. Это приводит к сильному искрению под щетками, что может вызвать возникновение кругового огня по коллектору.
Индуктивность Ьш шунта стремятся подобрать так, чтобы возникающие э. д. с. самоиндукции обеспечили такое распределение токов между обмоткой возбуждения и шунтирующей ее цепью, при котором коэффициент ослабления возбуждения соответствовал бы расчетному для двигателей данного типа. Обычно рекомендуется соотношение £ш/£.„ > 0,6.
Индуктивный шунт состоит из обмотки и магнитопровода, набранного из листов электротехнической стали толщиной 0,5—1 мм, покрытых лаком во избежа-
Таблица 8

ние снижения индуктивности вихревыми токами.
Магнитные системы шунтов выполняют открытыми броневого типа в виде буквы Н с воздушным зазором посередине (индуктивные шунты ИШ-406 электровозов ВЛ8, ИШ-104А электропоездов
ЭР2 и др.), стержневого типа с горизонтальным (шунты ИШ-2К, электровозов ВЛ10, ВЛЮ", ВЛ11 и др.) и вертикальным расположением стержней, с воздушным зазором в стержнях (шунты СЬУН-3254/41 электровозов ЧС2Т и др.), с одним горизонтальным радиаль-

но-шихтованным сердечником (шунты ИШ-95 электровозов ВЛ80\ ВЛ80С и др., конструкция которых подобна конструкции сглаживающего реактора РС-53, см. рис. 119,а). Воздушные зазоры в стержнях обеспечивают малое изменение индуктивности шунта в диапазоне рабочих нагрузок тяговых двигателей, наличие этих зазоров позволяет устанавливать требуемую характеристику.
Обмотку катушек изготовляют из изолированной медной или алюминиевой полосы, обычно намотанной на ребро с зазорами между витками для лучшего охлаждения. Шунты выполняют как с естественным, так и с принудительным воздушным охлаждением (до 20 м8/мин на отечественных электровозах переменного тока). Основные технические данные некоторых индуктивных шунтов (рис. 123) приведены в табл. 8.
|
|