Правильным управлением тормозами машинист обеспечивает безопасность движения поезда, выполнение графика движения, создание комфорта для пассажиров в период торможения, уменьшение износа механической части элект-
ропоезда, экономию электрической энергии. Чтобы правильно управлять электротормозами, необходимо соблюдать требования соответствующих инструкций и приказов, знать расположение сигналов и особенности каждого остановочного пункта на участке, уметь учитывать профиль пути, состояние поверхности рельсов, заселенность поезда пассажирами, состояние тормозов в электропоезде.
Перед отправлением электропоезда из депо или пункта оборота машинист производит опробование электропневматического тормоза на стоянке, а затем на эффективность в пути следования. Дня проверки электропневматического тормоза тормозной переключатель переводят в положение I. Ручку крана машиниста переводят на 1—1,5 с в положение IV, а затем в положение II. Давление воздуха в тормозном цилиндре должно быть 0,1—0,15 МПа (1—1,5 кгс/см2).
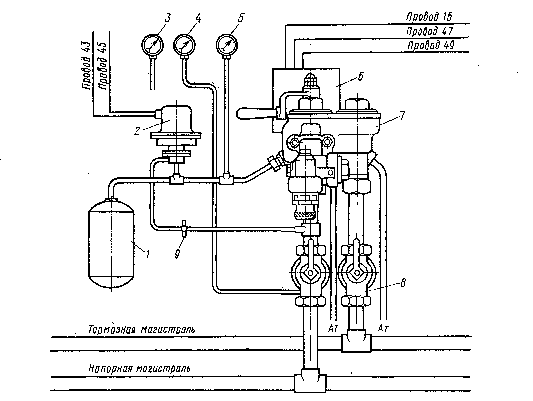
Электропневматический тормоз электропоезда ЭР2 выполнен на базе существующего пневматического тормоза с добавлением ряда приборов. На электропоездах ЭР2 кран машиниста дополнен электроконтроллером, в кабинах машиниста установлен вентиль перекрыши 2 (рис. 218) и тормозной переключатель, имеющий три фиксированных положения, в «радиорубках» вагонов — блок-реле, под вагонами — электровоздухораспределители усл. №305-001.
Для управления электропневматическим тормозом используют четыре основных поездных провода 43 (рис. 219), 45, 47, 49, провода источника питания 15, 30 и провод 51 сигнализатора отпуска тормоза. Каждый поездной про-

Рис. 218. Схема расположения приборов управления тормозами в кабине электропоезда ЭР2 с краном машиниста усл. № 334Э:
/ уравнительный резервуар (УР); 2 — вентиль перекрышн; 3- манометр тормозного цилиндра; 4 _ манометр напорной магистрали; 5 • манометр УР; 6 — контроллер крана машиниста; 7 — край машиниста с редуктором; 8 — краны двойной тяги (разобщительные); 9— разобщительный кран
вод тормоза состоит из двух параллельно соединенных проводов. В гнездах междувагонных соединений параллельные провода имеют одинаковые номера.
Провод 15 подключен к «+», а провод 30 — к «—» аккумуляторной батареи и генератора управления. Провод 43 обратный, к нему подключают «—» цепей электропневматического тормоза. Провод 45 контрольный, служит для контроля исправности электрических цепей и целостности проводов 43, 47, 49 в момент торможения. По проводу 45 подаются напряжения на катушки блокировочных вентилей контроллера крана машиниста, сигнальные лампы. Провод 47 тормозной, по нему напряжение подается на катушки тормозных вентилей ВТ электровоздухораспределителей и на блок-контакт реле пневматического тормоза (блок-реле). Провод 49 отпускной, служит для подачи напряжения на катушки отпускных вентилей ВО электровоздухораспределителей и на катушку блок-реле БР хвостового вагона через контакты тормозного переключателя в положении III.
При постановке ручки крана машиниста в положение I собирается следующая цепь электропневматического тормоза: «+» аккумуляторной батареи, провод 15, предохранитель Пр9, блок-контакт тормозного переключателя головного вагона, сигнальная лампа К пульта управления машиниста, провод 43, контакт тормозного переключателя хвостового вагона, провод 30. Свечение сигнальной лампы К на пульте управления указывает на включенное положение тормозного переключателя, целостность провода 43 и возможность управления электропневматическими тормозами. В этом положении контакты контроллера крана машиниста разомкнуты. Катушки вентилей ВО и ВТ электровоздухораспре-делителей обесточены.Блок-реле в головном и хвостовом вагонах также обесточены. Контакты сигнализаторов неотпуска тормоза разомкнуты и сигнальная лампа СНТ не горит. Воздух из главного резервуара поступает к вентилю перекрыши 5, в уравнительный резервуар 4 и камеру над поршнем, а через кран машиниста 2 и редуктор 3 — в тормозную магистраль. Зарядка запасных резервуаров 10 происходит через воздухораспределитель 8. Тормозной цилиндр 6 сообщен с атмосферой через электровоздухораспределитель 9. После

Рис. 219. Схема электропневматического тормоза электропоезда ЭР2 до № 1028 при IV и V положениях ручки крана машиниста
зарядки тормоза до нужного давления ручку крана машиниста переводят В поездное положение ПА.
При постановке ручки крана машиниста в положение II (перекрыша с питанием тормозной магистрали через редуктор) в контроллере крана машиниста замыкается контакт микропереключателя ККМ, и ток по проводу 49 поступает в катушки вентилей ВО и в катушку блок-реле БР хвостового вагона, и контакт БР замыкается. Свечение сигнальной лампы О на пульте машиниста показывает, что на провод 49 подано напряжение. На пульте управления в этот момент светят две лампы К и О.
При переводе ручки крана машиниста в положение III золотник крана машиниста разобщает тормозную магистраль с напорной. Подпитка тормозной магистрали через редукционный клапан прекращается, т. е. происходит разобщение напорной магистрали с уравнительным резервуаром и тормозной магистралью. В электрических цепях тормоза при переводе ручки крана машиниста из II положения в III изменений не происходит.
При постановке ручки крана машиниста в положение IV (торможение без разрядки магистрали) в контроллере крана машиниста получит питание провод 47 (тормозной). От провода 15 через предохранитель Пр9 контакт тормозного переключателя, контроллер крана машиниста получают питание провода 47, 49, по которым подается напряжение на катушки вентилей ВО и ВТ электровоздухораспределителя.
Катушки вентиля ВТ получат питание по цепи: провод 47, ВТ, провод 43, контакт тормозного переключателя хвостового вагона, провод 30. Одновременно по проводу 47 будет подано напряжение на контрольный провод 45, по которому получает питание сигнальная лампа Т и катушка вентиля перекрыши ВП. Вентиль перекрыши служит для поддержания давления в уравнительном резервуаре 4 и камере над поршнем 1 на уровне давления в питательной магистрали. Этим самым исключается разрядка тормозной магистрали в атмосферу, поэтому воздухораспределители срабатывать не будут. Через электровоздухораспределители 9 наполняются тормозные цилиндры 6 воздухом из запасных резервуаров 10. По мере наполнения тормозных цилиндров контакты CHT (сигнализаторов неотпуска тормоза) замыкают цепь сигнальной лампы CHT, и она загорается.
Время наполнения тормозного цилиндра до полного давления 2,5—3 с.
Если в процессе торможения напряжение в цепи электропневматического тормоза почему-либо исчезает, то срабатывает блок-реле. Катушка вентиля перекрыши обесточивается. Камера над уравнительным поршнем прекращает питаться от напорной магистрали. Давление в тормозной магистрали понижается и происходит автоматическое замещение электропневматического торможения пневматическим. '
При ступенчатом торможении ручку крана машиниста выдерживают в тормозном положении менее 3 с, а затем переводят в положение III или II электрической перекрыши. Рабочие камеры не успевают за это время наполниться сжатым воздухом до полного зарядного давления запасного резервуара, а после ступени торможения с катушек тормозных вентилей напряжение снимается и якоря под действием пружин возвращают тормозные клапаны в исходное положение. Тормозные вентили разобщают рабочие камеры с запасными резервуарами, а катушки отпускных вентилей остаются под напряжением, поэтому клапаны этих вентилей закрыты и рабочие камеры разобщены с атмосферой. В рабочей камере остается такое давление воздуха, до которого оно успело повыситься за время выдержки ручки крана машиниста в тормозном положении IV.
Перекрыша служит для получения ступеней торможения и отпуска, а также для автоматического пополнения тормозного цилиндра в случае утечки из него воздуха. Минимальная ступень торможения, которую допускает чувст-
вительность электровоздухораспределителя, составляет 0,02 МПа (0,2 кгс/см'-). При каждой ступени торможения электровоздухораспределителем периодичность работы повторяется.
Ступенчатое торможение достигается кратковременным перемещением ручки крана машиниста в положение IV (служебное торможение) и обратно в положение III или II (перекрышу). Давление при ступенчатом торможении зависит от времени выдержки ручки крана машиниста в тормозном положении.
Для уменьшения тормозного эффекта осуществляют ступенчатый отпуск тормоза. Для этого ручку крана машиниста перемещают из положения II или III в положение ПА и обратно.
При этом провод 49 кратковременно периодически обесточивается, соответственно теряют питание катушки вентилей ВО, и рабочие камеры электровоздухораспределителей кратковременно сообщаются с атмосферой. Так повторять можно несколько раз. Минимальная ступень отпуска составляет 0,2 МПа. Значение снижения давления при ступенчатом отпуске зависит от времени выдержки ручки крана машиниста в отпускном положении. Время полного отпуска составляет примерно 10 с, оно определяется вместимостью рабочей камеры, а также калиброванным отверстием гнезда отпускного клапана, через которое выходит воздух из рабочей камеры, , диаметр которого равен 2 мм. Время полного отпуска, как и время торможения, является практически величиной постоянной, не зависящей от вместимости тормозного цилиндра. Это достигается благодаря автоматическому регулированию диафрагмой зазора между клапаном и его гнездом так, что давление в тормозном цилиндре снижается одновременно со снижением давления в рабочей камере.
При переводе ручки крана машиниста в положение V происходит экстренное торможение электропоезда с разрядкой тормозной магистрали. Питание электрических цепей электропневматического тормоза остается таким же, как при IV положении.
Воздух из тормозной магистрали через широкий канал в золотнике крана машиниста выходит в атмосферу, с которой через калиброванное отверстие диаметром 1,5 мм сообщен также уравнительный резервуар крана машиниста. Однако время срабатывания электровоздухораспределителей меньше, чем воздухораспределителей. Наполнение тормозных цилиндров будет происходить через электровоздухораспределители, хотя после резкой разрядки тормозной магистрали на торможение сработают и воздухораспределители. Практика показала, что из-за разрядки тормозной магистрали эффект торможения при экстренном торможении несколько ниже, чем при полном служебном электро-цневматическом торможении.
Электрические цепи, управляющие электропневматическим тормозом на электропоездах ЭР2, начиная с № 1028, существенно отличаются от аналогичных цепей электропоездов предыдущих выпусков (рис. 220). Введен дополнительно срывной клапан СК (рис. 221), который осуществляет контроль целости электрических цепей при всех режимах управления электропневматическим тормозом. Вместо крана машиниста усл. № 334Э установлен кран усл. № 395 с микропереключателями.
Для недопущения отправления электропоезда с выключенным автостопом, а также для обеспечения экстренного торможения в случае срабатывания электропневматического клапана автостопа на головных вагонах установлено реле торможения РПТ с блок-контактами в цепи проводов 47 и 49.
В цепь питания катушки РПТ введены размыкающие контакты электропневматического клапана ЭПК и контакты переключателя В А. При срабатывании ЭПК и замкнутых контактах ВА получает питание катушка реле РПТ и снимается напряжение с цепей управления поездом. Одновременно замыкающие контакты реле РПТ по проводам 47 я 49 включают цепи электропневмати-

Рис. 220. Принципиальная схема ЭПТ электропоезда ЭР2 с № 1028 при положениях ручки крана машиниста УА и VI
ческого тормоза. Контакты выключателя ВА служат для отключения реле РПТ при выходе из строя ЭПК-
В механизме крана машиниста применены микропереключатели малой электрической мощности, поэтому для устойчивого управления электропневматическим тормозом используют промежуточные реле РО (отпускное) и РТ (тормозное).
Рассмотрим процесс включения электропневматического тормоза. При постановке тормозного переключателя ППТ в хвостовой кабине в положение III, в головном вагоне в положение I (рис. 222) цепи электропневматического тормоза получат питание. Одновременно напряжение получает катушка срывного

Рис. 221. Схема электропневматического и срывного клапанов:
/ — камера выдержки времени; 2 — срывной поршень ЭПК; 3 - камера над срывным поршнем: 4 — возбудительный клапан; 5 — диафрагма; 6' - свисток
клапана &К- Это позволяет при нулевом положении реверсивного вала производить на остановке электропоезда сокращенное опробование тормозов, выполнять маневровую работу при скорости движения ниже 10 км/ч и удерживать состав в заторможенном состоянии электропневматическим тормозом. На тормозной переключатель заведены цепи сигнальных ламп контроля положения автоматических дверей электропоезда.
Для того чтобы привести тормоз в рабочее состояние, необходимо выполнить несколько операций. Ручку крана машиниста (рис. 223) надо установить в положение II (поездное). При этом автоматически ликвидируется сверхзарядка тормозной магистрали. Разобщительные краны напорной и тормозной магистралей переводятся в открытое положение, при этом разобщительный кран тормозной магистрали открывают после зарядки уравнительного резервуара. В положениях I, II в цепях электропневматического тормоза изменений не происходит. От положения ручки крана машиниста усл. № 395.00-5 зависит действие пневматического ППТ и электропневматического ЭПТ тормозов, а также питание СК-
Контроль целостности блок-контактов и поездных проводов электропневматического тормоза осуществляется непосредственно срывным клапаном СК-Он выпускает воздух из камеры над срывным поршнем ЭПК в атмосферу и обеспечивает экстренную разрядку тормозной магистрали, при этом электропневматический тормоз придет в действие.
С целью исключения отправления электропоезда с перекрытым краном ЭПК в цепь катушки реле, включающего тормоз, введен контакт ЭПК, который замыкается при отсутствии воздуха в электропневматическом клапане. На

Рис. 222. Схема питания цепей электропневматического тормоза через переключатель ППТ электропоезда ЭР2 с № 1028
f

Рис. 223. Схема включения микроконтактов при различных положениях ручки крана машиниста усл. № 395.000-5
рис. 224 показана объединенная схема электропневматических тормозов электропоезда ЭР2.
Рассмотрим цепь питания электропневматического тормоза при различных положениях ручки крана машиниста (см. рис. 220, 222 и 223). При I и II положениях ручки крана машиниста напряжение через верхний замкнутый контакт микропереключателя подается на катушку срывного клапана СК по цепи: провод 15, предохранитель Пр15, провод 15ДП, контакт реверсивного вала контроллера машиниста К1 (или контакт реле РКБ), провод 15ДР, контакт тормозного переключателя ППТ, провод 15ДС, верхний контакт микропереключателя, катушка СК, провод 30. На катушки реле отпуска РО и торможения РТ напряжение не подается. Такое положение контактов микропереключателей соответствует отпускному положению электропневматических тормозов.
При переводе ручки крана машиниста из положения II в положение III микропереключатель размыкает свой верхний контакт и замыкает нижний. Катушка СК продолжает получать питание по прежней цепи. В положении III напряжение подается на катушку РО. Цепь питания катушки РО аналогична цепи питания СК, только после контакта микропереключателя ККМ питание осуществляется по проводу 15ДУ (см. рис. 222).
При включении реле РО замыкается его контакт в проводах 15ДР-49 и провод 49 оказывается под напряжением. Одновременно получает питание катушка реле контроля отпуска РКО, которое служит для контроля целостности тормозных проводов. Его контакт в проводах 45-45Б замыкается и загорается сигнальная лампа Отпуск тормоза.
Такое же положение контактов микропереключателей сохраняется и при положении IV ручки контроллера крана машиниста. Указанное положение контактов микропереключателей соответствует положению перекрыши электропневматического тормоза на ступени и при полном торможении.
Положение VA соответствует электропневматическому торможению без снижения давления в уравнительном резервуаре, а следовательно, и в тормозной магистрали. При этом положении ручки контроллера крана микропереключатель ККМ размыкает Свой верхний контакт и замыкает нижний. В результате этого замыкается цепь питания катушки реле РТ, которое замыкает свои контакты в проводах 15ДР-47 и 45-15ДТ. Контакт в проводах 15ДР-47, замыкаясь, соединяет тормозной провод 47 с «+» цепи управления. В этом случае получают питание катушки отпускных и тормозных вентилей электровоздухораспределителей ВО и ВТ и происходит наполнение сжатым воздухом тормозных цилиндров из запасных резервуаров. Так как микропереключатель ККМ разомкнул верхний контакт, катушка СК обесточивается. При замыкании контакта реле РТ в проводах 15ДТ-45 напряжение на катушку СК подается по проводу 45. В момент перевода питания с одного провода на другой СК не успевает сработать, так как при помощи диода Д4, закорачивающего катушку СК, ток в ней из-за э. д. с. самоиндукции катушки спадает с замедлением.
При положениях III и IV ручки контроллера крана срабатывает реле РКО, которое замыкает свой контакт в проводах 45-45Б. Когда напряжение подается на провод 47, загорается сигнальная лампа Т в кабине машиниста, сигнали-

Рис. 224. Объединенная принципиальная схема ЭПТ электропоезда ЭР2 с различными головными вагонами
зируя машинисту о исправности тормозных проводов. Цепь сигнальной лампы следующая: провод 15, предохранитель Пр15, контакт реверсивного вала контроллера машиниста (или контакт реле РКБ), провод 15ДР, контакт РТ, провод 47, контакт тормозного переключателя ПТ (на хвостовом головном вагоне), провод 45Б, контакт реле РКО на хвостовом головном вагоне, провод 45, сигнальная лампа Т, провод 45А, диод Д2, провод 43, контакт ПТ (на хвостовом головном вагоне), провод 30. Такое положение контактов микропереключателей соответствует торможению, эффективность которого зависит от времени выдержки ручки контроллера крана машиниста в положении У А.
Электровоздухораспределитель усл. № 305-001. Он состоит из рабочей камеры РК (рис. 225), электрической части Э, пневматического реле 12 и дифференциального клапана Д. Камера имеет четыре фланца. Одним фланцем ее крепят к тормозному цилиндру /, а к другим присоединяют воздухораспределитель 17, дифференциальный клапан 16 и электрическую часть. Вместимость рабочей камеры 1,5 л. В электрической части укреплены катушки тормозного ТВ и отпускного ОВ вентилей.
Воздухораспределитель работает следующим образом.
Зарядка (рис. 225, а). Катушки отпускного 6 и тормозного 8 вентилей обесточены, их якоря усилием пружин отжаты в нижнее положение. Клапан 9 тормозного вентиля закрыт, а клапан 7 отпускного вентиля открыт, рабочая камера 4 через канал 5 соединена с атмосферой.
Торможение (рис. 225, б). На катушки тормозного 8 и отпускного 6 вентилей подано напряжение, якоря их притянуты к сердечникам. Клапан 7 закрывается, а клапан 9 открывается. Сжатый воздух из запасного резервуара 20 по каналам 3, 15, 10 и через калиброванное отверстие диаметром 1,8 мм в седле клапана 9 попадает в полость над диафрагмой 14 и рабочую камеру. Под давлением воздуха диафрагма прогибается вниз, закрывает атмосферный канал и открывает питательный клапан 13. Сжатый воздух из запасного резервуара через полость под диафрагмой 14 по каналу 21 поступает в полость 22, переключательный клапан 16 перемещается влево; открываются отверстия 19 и по

каналу 2 воздух поступает в тормозной цилиндр /. Одновременно клапан разобщает воздухораспределитель 17 с тормозным цилиндром.
Давление в тормозном цилиндре будет зависеть от продолжительности возбуждения катушки тормозного вентиля. Наполнение воздухом тормозных цилиндров при электропневматическом торможении происходит за одно и то же время независимо от их вместимости.
Ступенчатое торможение производится кратковременным возбуждением катушки тормозного вентиля 8. Число ступеней торможения равняется числу возбуждений катушки тормозного вентиля.
Перекрыта, ІІри достижении в рабочей камере 4 и тормозном цилиндре і требуемого давления переводом ручки крана машиниста снимают напряжение с провода 47, якорь вентиля 8 отпадает, клапан 9 закрывается и разобщает камеру 4 и полость над диафрагмой 14 с запасным резервуаром 20. Катушка отпускного вентиля 6 возбуждена, якорь ее притянут и атмосферный канал 5 закрыт клапаном 7. В камере 4 устанавливается постоянное давление, но давление в тормозном цилиндре будет повышаться до тех пор,пока давления над и под диафрагмой не станут одинаковыми. При выравнивании давлений в камере 4 и тормозном цилиндре 1 диафрагма займет среднее положение, клапан 13 под действием пружины закроется и поступление воздуха из запасного резервуара в тормозной цилиндр прекратится.
Отпуск (рис. 225, в). Снимается напряжение с катушек обоих вентилей, якоря находятся в нижнем положении. Клапан 7 отпускного вентиля 6 открыт, а клапан 9 тормозного вентиля 8 закрыт. Полость над диафрагмой и рабочая камера через канал 5 сообщены с атмосферой. Давление над диафрагмой понижается, и она прогибается вверх, открывая атмосферный клапан //. Сжатый воздух из тормозного цилиндра поступает в полось 22 и затем через открытый диафрагмой клапан // выходит в атмосферу. Время отпуска составляет примерно 3,5--4.5 с. Во время ступенчатого отпуска напряжение с катушки вентиля 6 снимается, а затем подается, т. е. ступенчато выпускается воздух из рабочей камеры и тормозного цилиндра. Одновременно при отпуске происходит заряд-
225" _ - і

Рис. 226. Реле давления усл. № 304-002
ка запасного резервуара 20 из тормозной магистрали 18 через воздухораспределитель 17.
Реле давления. Его устанавливают на моторных вагонах. Работает реле давления совместно с электровоздухораспределителем, служит для создания в тормозных цилиндрах второй тележки такого же давления, какое создает электровоздухораспределитель в тормозных цилиндрах первой тележки.
Реле давления усл. № 304-002 состоит из корпуса / (рис. 226) с фланцем 2. резиновой диафрагмы 4, клапанов 6, 8, седла 7, пружины 9, крышки 3 и резиновой манжеты 10.
При торможении воздух от электровоздухораспределителя поступает в камеру РК. Резиновая диафрагма 4, прогибаясь, отжимает клапан 8 от седла 7, преодолевая усилие пружины 8, и воздух из камеры ЗР и запасного резервуара поступает в тормозные цилиндры через камеру ТК- Давление в камере ТК будет повышаться и, когда оно сравняется с давлением в камере РК, диафрагма выпрямится, клапан 8 поднимется к седлу 7. В процессе отпуска камера РК через электровоздухораспределитель сообщается с атмосферой. Резиновая диафрагма 4 поднимает клапан 6 кверху от седла клапана 8, и воздух из камеры ТК и тормозного цилиндра уходит в атмосферу через канал 11. Если отпуск тормоза будет ступенчатый, выпуск воздуха из камеры РК будет неполный и клапан 6 закроется в момент выравнивания давления в камерах РК и ТК-
|
|