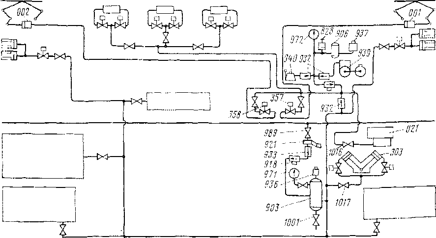
Пневматическая система управления состоит из воздухопроводов и приборов, обеспечивающих подачу воздуха к пневматическим механизмам и аппаратам (рис. 143).
Воздух из напорной магистрали через разобщительный кран 989, регулятор давления 921, понижающий давление до 4,7кгс/см2, обратный клапан 933, фильтр 918 поступает в резервуар управления 903 объемом 120 л. Для проверки давления в резервуаре управления установлен манометр 971. Повышению давления свыше 5,2 кгс/см2 в резервуаре препятствует предохранительный клапан 936, а для выпуска влаги из резервуара установлен выпускной кран 1001. Из резервуара управления через разобщительный кран 1017 и электромагнитные вентили воздух поступает в цилиндры вспомогательного контроллера 303 и, кроме того, в привод клапанов тормозных резисторов, контакторов отопления и питания воздушных приборов, помещенных в приборном шкафу, а также к приводу жалюзи тормозных резисторов.
К цилиндрам 001 и 002 токоприемников сжатый воздух из ■резервуара подводится через обратный клапан 932, электромагнитные вентили 357 и 358, а через разобщительный кран 1016— к быстродействующему выключателю 021.
В случае отсутствия воздуха в напорной магистрали подъем токоприемников и включение быстродействующего выключателя

Рис. 143. Схема пневматической системы управления
осуществляются с помощью вспомогательного компрессора 939, двигатель которого получает питание от аккумуляторных батарей пли ручного компрессора 940. Воздух из вспомогательного компрессора через обратный клапан 932 поступает в резервуар 906, давление в котором определяют по манометру 972. Повышению давления в резервуаре 906 сверх допустимого препятствует предохранительный клапан 937, регулируемый на 5,2 кгс/см2. Включают и отключают вспомогательный компрессор выключателем 828.
Объем резервуара 906 позволяет иметь запас воздуха, необходимый для поддержания токоприемников в поднятом положении, пока основные компрессоры не накачают воздух в главные резервуары и напорную магистраль.
Для снижения давления воздуха с 7,5—9 кгс/см2 в напорной магистрали до 4,7 кгс/см2 в системе управления применен золотниковый питательный клапан.
В верхней части корпуса 21 клапана (рис. 144) запрессованы втулка 17 золотника и втулка / поршня. Во втулке / перемещается поршень 3, между заплечиками хвостовика которого расположен золотник 18, соединенный с ним поводком. К зеркалу втулки 17 золотник 18 прижимает пружина 20.
Поршень 3 разделяет верхнюю полость на две камеры: левую А, сообщенную каналом Б с напорной магистралью, и правую Г, сообщенную каналом Д с камерой Е, в которой находится клапан 9. Кроме того, между поршнем 3 и втулкой / имеется зазор, благодаря чему камера Г сообщается с камерой А. Камера А закрыта крышкой 19, а камера Г — крышкой 2, в которой закреплен стержень 4, ограничивающий перемещение поршня 3. На стержень 4 надета пружина 5.

Рис, 144. Регулятор давлення
Возбудительный клапан 9 правым хвостовиком упирается в крышку 7, а пружиной 8 прижат к седлу 10, запрессованному в нижней части корпуса 21. Левым хвостовиком клапан 9 упирается в диафрагму 6, прижатую крышкой И к корпусу 21. На диафрагму 6 действует пружина 12, надетая на-стержень 13 и упирающаяся в регулирующий стакан 14, закрепляемый контргайкой 15. Камера Ж по правую сторону диафрагмы 6 через камеру И и капал В сообщается с трубопроводом системы управления.
Винт 16 закрывает отверстие, предназначенное для очистки канала в нижней части корпуса 21.
Под давлением сжатого воздуха, поступающего из напорной магистрали по каналу Б в камеру А, поршень 3 вместе с золотником 18 перемещается вправо. Через отверстие во втулке 17 воздух поступает в камеру И и далее по каналу В в трубопровод системы управления и одновременно в камеру Ж. Из камеры А через зазор между поршнем 3 и втулкой / воздух поступает в камеру Г.
При достижении в камере Ж, а следовательно, и в трубопроводе системы управления давления, на которое отрегулирована пружина 12, диафрагма 6 займет среднее положение и клапан 9 под действием пружины 8 сядет на седло 10. Благодаря зазору между поршнем 3 и втулкой / давление сжатого воздуха в камерах Г и А выравнивается. Поршень 3 усилием пружины о перемещается влево, разобщая золотником 18 камеры А и И, в результате чего прекращается питание системы управления.
Когда давление в трубопроводе системы управления, а следовательно, и в камере Ж снизится, под действием пружины 12 диафрагма 6 прогнется вправо и отожмет от седла 10 клапан 9.
Если расход воздуха из трубопровода системы управления незначителен, то его пополнение происходит следующим образом: из камеры А через зазоры между поршнем 3 и втулкой /, камеру Г, по каналу Д через камеру Е, канал седла 10, камеру Ж, далее через камеру И и канал В. В том случае, когда расход воздуха из трубопровода не может быть восполнен таким образом, давление в камере Г резко снижается и поршень 3 перемещается вправо. При этом питание трубопровода системы управления происходит так же, как в момент начала действия золотникового клапана.
|
|