3.26 Цепи сигнальных реле блинкерного табло 802
Цепь сигнального реле 025 блинкерного указателя 802 (рис. 86): Электровозов серии Е5:
- АЗВ 810, провод 991, блок-контакты 1 - 2 теплового реле 208 мотор-компрессора или блок-контакты 1 - 2 теплового реле 217 мотор-вентилятора (замыкающиеся при срабатывании теплового реле), провод 997, клемма 10 блинкерного реле 802, катушка сигнального реле блинкера 025, провод 999.
После включения блинкерного реле, его обратная блокировка разрывает цепь питания реле 806 «Защиты хода», а прямая блокировка обеспечивает самопитание катушки сигнального реле блинкера по цепи:
- АЗВ 810, провод 991, контакты кнопки 836 отключения сигнального реле, провод 996, прямые блок-контакты блинкерного реле, катушка сигнального реле блинкера 025, провод 999.
Сигнальное реле 026 блинкерного указателя 802: Электровозов серии Е5:
- АЗВ 810, провод 991, блок-контакты 1 - 2 РП 025 или блок-контакты Г - 2 РП 026, замыкающиеся при срабатывании реле перегрузки, провод 998, клемма 11 блинкерного реле 802, катушка сигнального реле блинкера 026, провод 999.
После включения блинкерного реле, его обратная блокировка разрывает цепь питания реле 806 «Защиты хода», а прямая блокировка обеспечивает самопитание катушки сигнального реле блинкера по цепи:
- АЗВ 810, провод 991, контакты кнопки 836 отключения сигнального реле, провод 996, прямые блок-контакты блинкерного реле, катушка сигнального реле блинкера 026, провод 999.
Сигнальное реле 025/026 блинкерного указателя 802: Электровозов серии Е6 - Е9:
катушка блинкерного реле получает питание через блок-контакты 1 - 2 РП 025 или 1 - 2 РП 026 по цепи:
- АЗВ 810, провод 991, блок-контакты 1 - 2 РП 025 или 1 - 2 РП 026, замыкающиеся при срабатывании реле перегрузки, провод 998, клемма 11 блинкерного реле 802, катушка сигнального реле блинкера 025/026, провод 999.
После включения блинкерного реле его обратная блокировка разрывает цепь питания реле 806 «Защиты хода», а прямая блокировка сигнального реле обеспечивает самопитание катушки сигнального реле блинкера по цепи:
- АЗВ 810, провод 991, контакты кнопки 836 отключения сигнального реле, провод 996, прямые блок-контакты
блинкерного реле, катушка сигнального реле блинкера 025/026, провод 999.

Рис.86 Схема цепей питания блинкерных реле, реле 806 и 804 секции №1
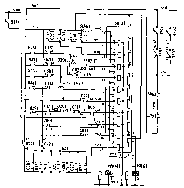
Сигнальное реле 0151 блинкерного указателя 8021:
Электровозов серии Е5 — Е7:
- АЗВ 8101, провод 9911, блок-контакты 5 - 6 ДР 0151, провод 5611, блок-контакты 2кз - 5кз реле «Б» ПБК 3301 замкнутые (при отключенном реле «Б» на всех позициях, кроме 21-й переходной позиции), провод 5720, блок-контакты Зкз - бкз реле «Р» ПБК 3302 замкнутые (при отключенном реле «Б» на всех позициях, кроме 21-й переходной позиции), провод 5730, клемма 12 блинкерного реле 8021, катушка сигнального реле блинкера 0151.

Рис.87 Схема цепей питания клинкерных реле, реле 806 и 804 секции №2
Сигнальное реле 0152 блинкерного указателя 8022:
Электровозов серии Е5 - Е7:
- АЗВ 8102, провод 9912, блок-контакты 5 - 6 ДР 0152, провод 5550, блок-контакты Зкз - бкз реле «її» ПБК 3301 замкнутые (при отключенном реле «Б» на всех позш{иях, кроме 21-й переходной позиции), замкнутые (при отключенном реле «Б» на всех позициях, кроме 21-й переходной позиции), провод 5560, блок-контакты 2кз - 5кз реле «Б» ПБК 3302 замкнутые (при отключенном реле «Б» на всех позициях, кроме 21-й переходной позиции), провод 5612, клемма 12 блинкерного реле 8022, катушка сигнального реле блинкера 0152, провод 999.
После включения блинкерного реле его обратная блокировка разрывает цепь питания реле 806 «Защиты хода», а прямая блокировка сигнального реле обеспечивает самопитание катушки сигнального реле блинкера по цепи:
- АЗВ 810, провод 991, контакты кнопки 836 отключения сигнального реле, провод 996, прямые блок-контакты блинкерного реле, катушка сигнального реле блинкера 015, провод 999.
Сигнальное реле 0151 блинкерного указателя 8021: Электровозов серии Е9:
- АЗВ 8101, провод 9911, блок-контакты 2кз - 5кз реле «F» ПБК 3301 замкнутые (при отключенном реле «F» на всех позициях, кроме 21-й переходной позиции), провод 5720, блок-контакты Зкз - бкз реле «F» ПБК 3302 замкнутые (при отключенном реле «F» на всех позициях, кроме 21-й переходной позиции), провод 5550, блок-контакты 5-6 ДР 0151, провод 5730, клемма 12 блинкерного реле 8021, катушка сигнального реле блинкера 0151.
Сигнальное реле 0152 блинкерного указателя 8022: Электровозов серии Е9:
- АЗВ 8101, провод 9912, блок-контакты 2кз - 5кз реле «F» ПБК 3301 замкнутые (при отключенном реле «F» на всех позициях, кроме 21-й переходной позиции), провод 5720, блок-контакты Зкз - бкз реле «F» ПБК 3302 замкнутые (при отключенном реле «F» на всех позициях, кроме 21-й переходной позиции), провод 5550, блок-контакты 5-6 ДР 0152, провод 5612, клемма 12 блинкерного реле 8022, катушка сигнального реле блинкера 0152, провод 9992.
После включения блинкерного реле его обратная блокировка разрывает цепь питания реле 806 «Защиты хода», а прямая блокировка сигнального реле обеспечивает самопитание катушки сигнального реле блинкера по цепи:
- АЗВ 810, провод 991, контакты кнопки 836 отключения сигнального реле, провод 996, прямые блок-контакты блинкерного реле, катушка сигнального реле блинкера 015, провод 999.
Сигнальное реле 361 блинкерного указателя 802: Электровозов серии Е5: а) - АЗВ 810, провод 991, обратные блок-контакты 2-3 реле времени 361, провод 560, клемма 13 блинкерного реле 802, катушка сигнального реле блинкера 361, провод 999.
б) - АЗВ 810, провод 991, прямые блок-контакты 9-10 реле боксования 067 или 068, провод 560, клемма 13 блинкерного реле 802, катушка сигнального реле блинкера 361, провод 999.
На электровозах серии Е6 - Е9 сигнальное реле 361 на табло 802
получило обозначение 067/068.
Сигнальное реле 067/068 блинкерного указателя 802: Электровозов серии Е6 - Е9:
а) - АЗВ 810, провод 991, обратные блок-контакты 1-4 реле
времени 361, провод 560, клемма 13 блинкерного реле 802, катушка сигнального реле блинкера 067/068, провод 999.
б) - АЗВ 810, провод 991, прямые блок-контакты 9-10 реле боксования 067 или 068, провод 560, клемма 13 блинкерного реле 802, катушка сигнального реле блинкера 067/068, провод 999.
Сигнальное реле 112 блинкерного указателя 802:
- АЗВ 810, провод 991, прямые блок-контакты 5-6 реле напряжения 112 (замыкающиеся при срабатывании якоря №2 при напряжении 4000 В и более), провод 959, клемма 14 блинкерного реле 802, катушка сигнального реле блинкера 112, провод 999.
Сигнальное реле 843/844 блинкерного указателя 802:
Электровозов серии Е5:
а) - АЗВ 810, провод 991, замкнутые блок-контакты плавких вставок ПТР 843 - 844, провод 563, контакты 33 - 34 переключателя «X - Т» 072. (замыкающиеся в положении «Ход»), провод 564, клемма 14 блинкерного реле 802, катушка сигнального реле блинкера 843/844, провод 999.
б) - АЗВ 810, провод 991, блок-контакты 4-3 реле времени 829,
провод 563, контакты 33 - 34 переключателя «X - Т» 072 (замыкающиеся в положении «Ход»), провод 564, клемма 14 блинкерного реле 802, катушка сигнального реле блинкера 843/844, провод 999. Электровозов серии Е6 - Е9:
а) - АЗВ 810, провод 991, замкнутые блок-контакты плавких
вставок ПТР 843 - 844, провод 563, контакты 33 - 34 переключателя «X - Т» 072 (замыкающиеся в положении «Ход»), провод 564, клемма 15 блинкерного реле 802, катушка сигнального реле блинкера 843/844, провод 999.
б) - АЗВ 810, провод 991, блок-контакты 1 - 4 реле времени 829,
провод 563, контакты 33 - 34 переключателя «X - Т» 072 (замыкающиеся в положении «Ход»), провод 564, клемма 15
блинкерного реле 802, катушка сигнального реле блинкера 843/844, провод 999. Сигнальное реле 8081 блинкерного указателя 8021 :
- АЗВ 8101, провод 9911, прямые блок-контакты 1 - 2 БВ 0211, провод 9921, прямые блок-контакты ЛК 0291, провод 9931, контакты 39 - 40 переключателя «X - Т» 071 (замыкающиеся в положении «Ход»), провод 9941, обратные блок-контакты реле 8081, провод 9951, клемма 16 блинкерного реле 8021, катушка сигнального реле блинкера 8081, провод 9991.
Сигнальное реле 8082 блинкерного указателя 8022:
- АЗВ 8102, провод 9912, прямые блок-контакты 1 - 2 БВ 0212, провод 9922, параллельно включенные прямые блок-контакты ЛК 0292 и ЛК 0602, провод 9932, контакты 39 - 40 переключателя «X - Т» 071 (замыкающиеся в положении «Ход»), провод 9942, обратные блок-контакты реле 8082, провод 9952, клемма 16 блинкерного реле 8022, катушка сигнального реле блинкера 8082, провод 9992.
Сигнальное реле 7001 блинкерного указателя 8021:
а) - АЗВ 8101, провод 9911, прямые блок-контакты 1 - 2 РП 7001,
провод 5661, клемма 17 блинкерного реле 8021, катушка сигнального реле блинкера 7001, провод 9991.
б) - на «С» соединении при срабатывании любого блинкерного сигнализатора в секции №2 получает питание сигнальное блинкерное реле 7001 по цепи:
- АЗВ 476, провод 650, КЗ 85 - 86 ПБК 330, обратные блок-контакты реле 8062, провод 5570, контакты контактора 4791, провод 5570, клемма 2 РП 7001, провод 5660, клемма 17 блинкерного реле 802 і, катушка сигнального реле блинкера 7001, провод 9991. Сигнальное реле 7002 блинкерного указателя 8022: Электровозов серии Е5: а) - АЗВ 8102, провод 9912, прямые блок-контакты 1 - 2 РП 7002, провод 5192, клемма 17 блинкерного реле 8022, катушка сигнального реле блинкера 7002, провод 9992. Электровозов серии Е6 - Е9: а) - АЗВ 8102, провод 9912, прямые блок-контакты 1 - 2 РП 7002, провод 5042, клемма 17 блинкерного реле 8022, катушка сигнального реле блинкера 7002, провод 9992. Сигнальное реле 201 блинкерного указателя 802:
- АЗВ 810, провод 991, прямые блок-контакты 5 - 6 ДР 201, провод 565, клемма 18 блинкерного реле 802, катушка
сигнального реле блинкера 201, провод 999. Сигнальное реле «Т» блинкерного указателя 802:
а) - АЗВ 810, провод 991, блок-контакты 69-70 переключателя
«X - Т» 072 (замыкающиеся в положении «Тормоз» режима ЭДТ), одна из включенных параллельно блок-контактов 1 - 2:
-ДР 015, 201;
- РП 025,026, 027,028; провод 568, клемма 19 блинкерного реле 802, катушка сигнального реле блинкера «Т» провод 999.
б) - АЗВ 810, провод 991, параллельно включенные:
- блок-контакты плавких вставок ПТР 843 - 844;
- обратные блок-контакты реле времени 829; блок-контакты 69 - 70 переключателя «X - Т» 072 (замыкающиеся в положении «Тормоз» режима ЭДТ), провод 568, клемма 19 блинкерного реле 802, катушка сигнального реле блинкера «Т» провод 999.
Сигнальное реле 208/217 блинкерного указателя 802: Электровозов серии Е6 — Е9:
- АЗВ 810, провод 991, блок-контакты 1 - 2 теплового реле 208 мотор-компрессора или блок-контакты 1 - 2 теплового реле 217 мотор-вентилятора (замыкающиеся при срабатывании теплового реле), провод 997, клемма 10 блинкерного реле 802, катушка сигнального реле блинкера 208/217, провод 999.
При постановке переключателя 0182 в положение «Авария БВ» цепь питания катушки сигнального реле 015 табло 8021 секции №1 : Электровозов серии Е5 — Е7:
- АЗВ 8102, провод 9912, блок-контакты 5 - 6 ДР 0152, провод 5550, блок-контакты Зкз - бкз реле «F» ПБК 3301 (замкнутые при отключенном реле «F» на всех позициях, кроме 21-й переходной позиции), провод 5560 секции №2 (соединяется с цепью питания катушки сигнального реле 015 табло 8021 секции №1), провод 5560 секции №1, блок-контакты 5-6 переключателя 0182, провод 5601, провод 5720, блок-контакты Зкз - бкз реле «F» ПБК 3302 замкнутые (при отключенном реле «F» на всех позициях, кроме 21-й переходной позиции), провод 5730, клемма 12 блинкерного реле 8021, катушка сигнального реле блинкера 0151, провод 9991.
При постановке переключателя 0182 в положение «Авария БВ»
цепь питания катушки сигнального реле 015 табло 8022 секции №2: Электровозов серии Е5 — Е7:
- АЗВ 8101, провод 9911, блок-контакты 5 - 6 ДР 0151, провод 5611, блок-контакты 2кз - 5кз реле «F» ГТБК 3301 замкнутые (при отключенном реле «F» на всех позициях, кроме 21-й переходной позиции), провод 5601, блок-контакты 6-5 переключателя 0182, провод 5560 секции №1 (соединяется с цепью питания катушки сигнального реле 015 табло 8022 секции №2). провод 5660 секции №2, блок-контакты 2кз - 5кз реле «F» ПБК 3302 замкнутые (при отключенном реле «F» на всех позициях, кроме 21-й переходной позиции), провод 5612, клемма 12 блинкерного реле 8022, катушка сигнального реле блинкера 0152, провод 9992.
Таким образом, при срабатывании ДР 015 или РП 700 на какой-либо секции срабатывают одновременно сигнальные реле 015 или 700 на обеих секциях.
Для отключения одновременно сработавших на обеих секциях сигнальных реле 700 или 015 необходимо:
- отключить АЗВ 810 на головной секции;
- нажать на кнопку 536 в задней секции;
- включить АЗВ 810 на головной секции;
- нажать на кнопку 636 в головной секции;
либо вместо всего указанного выше одновременно нажать на кнопки 536 в обеих секциях.
3.27 Цепи управления электродинамическим тормозом
|
|