Общие сведения. В процессе импульсного управления тяговыми двигателями непрерывный входной сигнал (напряжение постоянного тока) преобразуется в дискретный — в импульсы; чередование импульсов и пауз происходит с закономерностью, определяемой действием системы управления. При импульсном выходном напряжении преобразователя его среднее значение
ин = \JatJT = [/Д.
Здесь и* — напряжение на входе преобразователя, ги — продолжительность (ширина) импульса, Г — период частоты повторяемости импульсов
где г„ — продолжительность паузы; Д, — частота импульсов.
Коэффициент заполнения
В случае одного и того же напряжения 11а на входе преобразователя в зависимости от продолжительности импульсов /и и частоты переключений }н, обратной периоду повторяемости импульсов, будет среднее напряжение иа нагрузке £/н (рис. 139,6 и в).
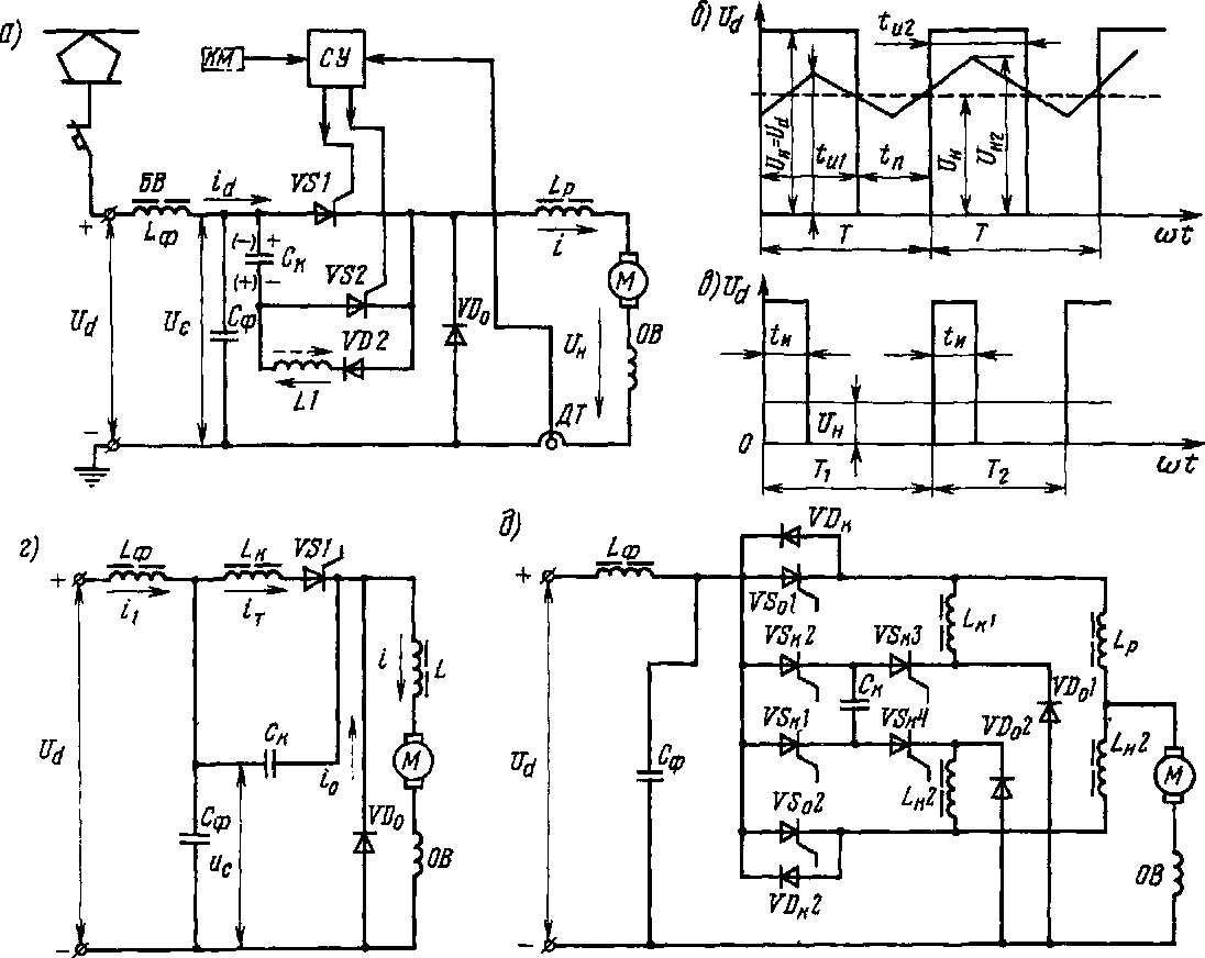
При импульсном управлении в тяговом режиме тиристорный преобразователь (рис. 139,а) состоит из прерывателя, фильтра /-фСф иа его входе, сглаживающего реактора £р иа выходе и обратного диода 1ЛОо. Реактор £р слу-
жит для накопления энергии во время подачи импульса с целью поддержания тока в двигателе М в прежнем направлении во время паузы (через диод 1ЛОо). Фильтр, состоящий из реактора £ф и конденсатора Сф, снижает пульсацию тока в контактной сети, устраняет мешающее влияние пульсирующего тока иа линии связи, ограничивает перенапряжения.
Наиболее широко на э.п.с. с импульсным управлением тяговыми двигателями применяют замкнутые системы автоматического регулирования. В этом случае блок СУ обеспечивает вместе с датчиком тока ЦТ необходимую закономерность изменения коэффициента заполнения тиристорного прерывателя для поддержания заданного значения регулируемой величины.
Широтно-импульсная система управления. В этом случае формирование среднего напряжения С/„ осуществляется изменением ширины импульса <и (см.

Рнс. 139. Схемы преобразователей с импульсным управлением тяговыми двигателями
рис. 139,6) при одинаковом периоде Т; при этом увеличение ширины импульса от /И1 до гИ! соответствует увеличению выходного напряжения от 0И1 до С/И2. В частотно-импульсной системе (см рнс. 139,в) такой же результат получается при уменьшении периода от Т\ до Т2 и, следовательно, при повышении частоты \и с сохранением одинаковой ширины импульса Для обеих систем управления при прямоугольной форме импульсов 11н — £/Д; и, следовательно, изменяя коэффициент заполнения X, можно изменять среднее напряжение, приложенное к тяговым двигателям. При малом значении X и недостаточной индуктивности £р ток в цепи двигателя в период паузы tп может спадать до нуля н даже быть прерывистым. Поэтому индуктивность /.р выбирают обычно из условия обеспечения непрерывного тока в двигателе при принятом коэффициенте заполнения. Во время импульса, принимая подводимое к преобразователю напряжение постоянного тока неизменным, имеем £/и = иЛ-
При широтно-импульсном управлении сначала от блока СУ (см. рис. 139,а) открывается вспомогательный тиристор 1/32, вследствие чего коммутирующий конденсатор Ск заряжается через двигатель М до напряжения ил (см. штриховую стрелку), равного напряжению источника питания. После окончания процесса заряда, когда зарядный ток конденсатора, проходящий через тиристор УБ2, становится меньше тока, необходимого для удержания его в открытом состоянии, тиристор УБ2 закрывается. Затем блок СУ открывает главный тиристор УБ1, и на двигатель М подается импульс питающего напряжения, при этом через тиристор УБ1 начинает протекать ток В это же время коммутирующий конденсатор через диод УБ2 соединяется с катушкой индуктивности Ы, вследствие чего образуется резонансный контур, по которому происходит перезаряд конденсатора Ск до напряжения ил. По окончании перезаряда конденсатор приобретает обратную полярность (см. сплошную стрелку).
Через определенный промежуток времени /и (см. рис. 139,а), после которого следует отключить двигатель от источника питания, снова открывают вспо-
могательный тиристор УБ2 (см. рис. 139,е). Напряжение конденсатора прикладывается к главному тиристору УБ1 в обратном направлении,вследствие чего тиристор закрывается. Во время этого процесса коммутирующий конденсатор Ск перезаряжается через диод УБ2 и катушку индуктивности Ы, образуя резонансный контур, вследствие чего напряжение иа иа конденсаторе снова меняет свою полярность. Спустя определенный промежуток времени <„, соответствующий паузе между импульсами, опять открывают главный тиристор, и иа двигатель вновь подается импульс напряжения.
Главный и вспомогательный тиристоры при таком регулировании переключаются блоком СУ, вырабатывающим импульсы тока, которые поочередно подаются на управляющие выводы тиристоров УБ1 и уэг.
Тиристорный прерыватель может быть также выполнен без цепи перезаряда Ск и У82. В этом случае перезаряд конденсатора осуществляется через цепь двигателя М.
Частотно-импульсное регулирование напряжения. Оио осуществляется обычно тиристорным прерывателем (рис. 139,г), который выполняется без вспомогательного тиристора. Главный тиристор УБ1 в этом прерывателе закрывается колебательным контуром £КСК, который обеспечивает естественное уменьшение до нуля импульса тока, проходящего через тиристор УБ1. Катушка индуктивности Ь подключена последовательно с тиристором УБ1, а коммутирующий конденсатор Ск включен параллельно этой цепи.
При больших токах в цепях тяговых двигателей, превышающих предельный ток наиболее мощного выпускаемого промышленностью тиристора, вместо параллельного включения нескольких тиристоров применяют двухфазные (например, на электропоездах ЭР12 и др.) и многофазные импульсные преобразователи (на электровозе ВЛ14 и др.). Такие преобразователи имеют общий входной фильтр Сф/.ф (рис. 139,3); система управления обеспечивает фиксированный сдвиг по времени моментов открытия и закрытия очередных главных тиристоров. Сдвиг принимается равным 77(здесь —
число фаз многофазного импульсного преобразователя). В таких преобразователях устраняется затруднение в уравнивании токов в параллельных цепях главных и коммутирующих тиристоров и повышается частота пульсаций, что позволяет уменьшить размеры и массу входного фильтра, а при N^ = 2 — повысить также использование коммутирующего конденсатора.
При предельном токе /пр основного тиристора и наибольшем токе, приходящемся иа многофазный преобразователь, / = /д пусктд, число фаз должно быть > /д „уск^д/'пр + к„ (здесь тд — число двигателей, питаемых от преобразователя во время их пуска; ки > 1 — коэффициент надежности).
В мостовой схеме рис. 139,(3 моменты отпирания и закрытия главных тиристоров двух фаз ГО/ и УБ2 сдвинуты по времени на полупериод Т/2 Конденсатор Ск предварительно заряжается через открытые коммутирующие тиристоры ГОК/ и ГОК3 или ГОК2 и ГОК4
В процессе работы, если открыт главный тиристор ГО/, для его закрытия через необходимый интервал времени после начала протекания тока открываются коммутирующие тиристоры ГОК/ и ГОК<3, при этом конденсатор Ск перезаряжается и приобретает обратную полярность. Аналогично через '/2 периода после протекания тока в течение ^„ закрывается главный тиристор второй фазы ГО2 с помощью коммутирующих четных тиристоров ГОК2 и ГОК4. Регулирование напряжения достигается изменением моментов открытия указанных главных тиристоров в каждый полупериод.
Если УУф > 2, то каждая фаза имеет свой коммутирующий конденсатор Ск. Число коммутирующих /.„/, /,к2 и сглаживающих реакторов /.„/, Ьи2, накопляющих энергию во время импульса и отдающих ее во время паузы, а также обратных диодов К00/, УИа2 соответствует числу фаз УУф.
|
|