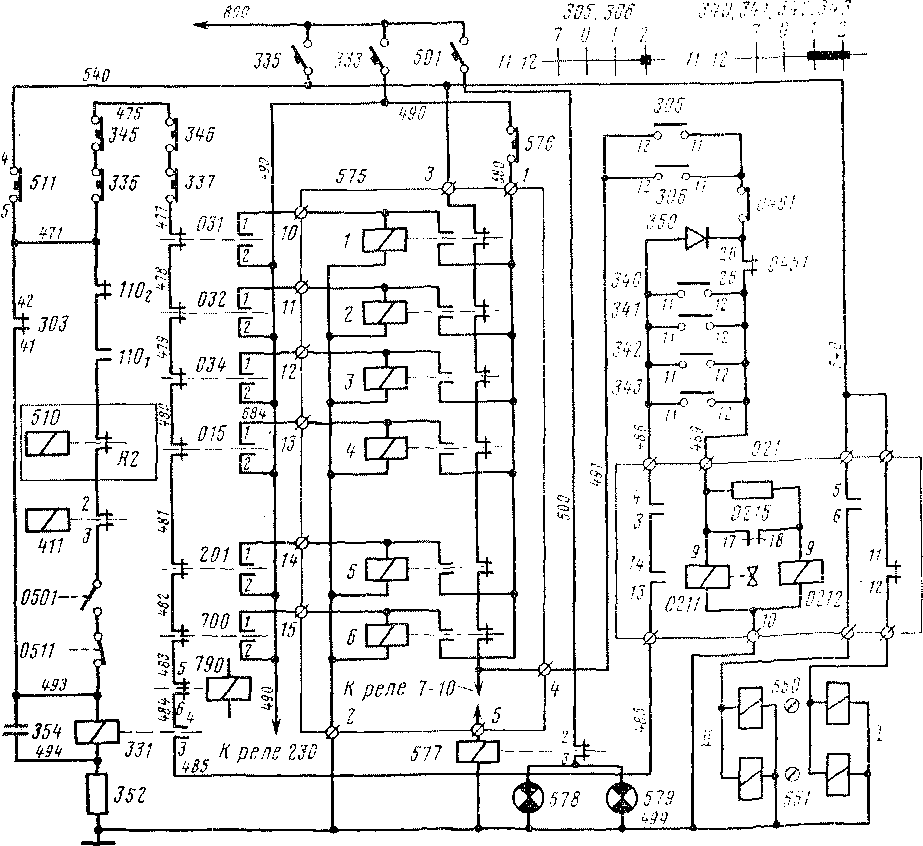
Построение схемы управления быстродействующим выключателем (БВ) определено назначением этого важнейшего аппарата защиты — обеспечить разрыв силовой цепи при нарушении нормального режима работы электровоза. Цепи управления БВ можно разделить на три группы: цепь питания специального промежуточного реле 331, цепь включения БВ и цепь, обеспечивающая удержание его во включенном положении.
Реле 331, замыкающие контакты 3'4 которого включены в цепь удержания БВ, по существу выполняет функции реле группы защит для предупреждения аварийных режимов работы оборудования. Катушка реле получает питание от провода 800 (рис. 16) через автоматический защитный выключатель 335, контакты 4-5 переключателя блока отыскания неисправностей 511, размыкающие контакты 1102 реле напряжения ПО (замкнуты при напряжении в контактной сети ниже 4000 В), замыкающие контакты 110\ реле напряжения ПО (замкнуты при напряжении более 2200 В), контакты реле R2 блока 510 защиты от боксова-ния, замыкающие контакты промежуточного реле 411 контроля положения жалюзи пуско-тормозных резисторов, контакты 0501 и 0511 тепловой защиты пуско-тормозных резисторов. К проводу 499 катушка реле 331 подключена через резистор 352 сопротивлением 5 Ом.
На нулевой позиции контроллера 303 участок цепи между проводами 471 и 493 закорачивается контактами 41-42 контроллера. Этим обеспечивается включение реле 331 при отсутствии

Рис 16. Схема цепей управления быстродействующим выключателем
тока нагрузки в цепи тяговых двигателей независимо от положения контактов реле, включенных между указанными проводами.
Параллельно катушке реле 331 включен конденсатор 354 емкостью 200 мкФ, обеспечивающий замедление процесса выключения реле. Это предотвращает отключение реле и, следовательно, БВ при кратковременных колебаниях напряжения контактной сети или тяговых двигателей в случае боксования н выхода его за пределы уставок реле ПО и блока протпвобоксовочной защиты 510.
Размыкание каких-либо контактов в рассматриваемой цепи приводит к потере питания реле 331; кроме того, оно выключится также при появлении напряжения в проводе 494 в случае несинхронной работы аппаратов (см. § 10). Так как на оба вывода катушки подается одинаковое напряжение, потенциалы в точках / и 2 будут равны и катушка обесточится.
Включение БВ осуществляется переключателем 305 или 306, расположенным на пульте управления соответственно в первой и второй кабинах электровоза. Напряжение на контакты 11-12 переключателей подается от провода 800 через автоматический защитный выключатель 335 и шесть последовательно включенных размыкающих контактов реле 1-6 блока сигнализации защит 575. После замыкания контактов 11-12 переключателя 305 (306) питание к катушке электропневматического привода 0211 БВ подводится через блок-контакты разъединителя 0461 тяговых двигателей, предназначенного для ввода электровоза в депо на низком напряжении, и блок-контакты 25-26 группового переключателя 0451, замкнутые в его нулевом и тормозном положениях. Одновременно напряжение подается на катушку электромагнита 0212 БВ через его блок-контакты 17-18. Поступление питания к обеим катушкам БВ обеспечивает его включение. После размыкания блок-контактов 17-18 питание катушки 0212 осуществляется через резистор 0215 сопротивлением 130 Ом, предназначенный для уменьшения силы притяжения электромагнита.
После включения БВ замыкаются его блок-контакты 3-4 и 13-14 и создается следующая цепь удержания БВ во включенном положении: АЗВ 335, контакты 4-5 переключателя блока 511, контакты кнопки 336 с самовозвратом «Выключение БВ» первой кабины, контакты аварийных выключателей 345 и 346, контакты кнопки «Выключение БВ» второй кабины (337), размыкающие контакты реле перегрузок 031, 032 и 034, дифференциальных реле 015 и 201 соответственно силовых и вспомогательных цепей, контакты реле перегрузки цепей отопления поезда 700, контакты вспомогательного реле АЛСН 790, замыкающие контакты реле 331, собственные блок-контакты 13-14 и 3-4 БВ, контакты 11-12 одного из переключателей 340—343 токоприемников. Параллельно контактам переключателей токоприемников включена цепь, состоящая из диода 350 и блок-контактов 25-26 группового переключателя 045. Благодаря этому сохраняется цепь питания
катушек БВ в режиме реостатного торможения или при нулевом положении группового переключателя независимо от положения токоприемников.
Цепь питания катупгек БВ через собственные блок-контакты после включения его становится основной, так как положение переключателя 305, в котором замкнуты его контакты 11-12, является нефиксированным (с самовозвратом). Выключить БВ можно из любой кабины (независимо от того, какой пульт управления разблокирован) нажав кнопку 336 или 337. Аварийное выключение БВ происходит в каждом случае срабатывания аппарата защиты, контакты которого включены в цепь управления БВ или в цепь питания реле 331. При этом срабатывание любого из шести основных аппаратов защиты, вызывающих выключение БВ — реле перегрузки в цепи тяговых двигателей и отопления поезда, дифференциальных реле силовых и вспомогательных цепей, фиксируется с помощью сигнальных реле блока 575, флажки которых выведены на лицевую панель блока. Например, при срабатывании реле перегрузки 031 одновременно с размыканием его контактов в цепи питания катушек БВ, замыкаются контакты 1-2 в цепи питания сигнального реле 1 от провода 800 через АЗВ 333. Включившись, сигнальное реле / будет получать питание через свои замыкающие контакты и кнопку 576. Следовательно, несмотря иа то что после выключения БВ и разрыва силовой цепи реле перегрузки 031 устанавливается в исходное положение, размыкая свои контакты 1-2, сигнальное реле / остается включенным. Его размыкающие контакты в цепи включения БВ разомкнуты, что исключает возможность включения БВ до выяснения причины его выключения. Повторно БВ может быть включен лишь после возвращения сигнального реле в исходное (выключенное) положение нажатием кнопки 576, разрывающей цепь питания реле от провода 580. Принцип работы сигнальных реле других аппаратов защиты аналогичен рассмотренному.
Для сигнализации срабатывания аппаратов защиты в кабинах машиниста служит реле 577, в цепь питания которого от провода 540 последовательно включены размыкающие контакты всех сигнальных реле блока 575. Как только катушка реле 577 обесточится, замкнутся его контакты в цепи сигнальных ламп 578, 579.
Положение быстродействующего выключателя сигнализируется на пультах управления в обеих кабинах указателями положения 550 и 551. Когда БВ включен, замкнуты его блок-контакты 5-6 и напряжение подводится от провода 540 к одной из двух катушек // указателя. Диск его поворачивается так, что черная полоса устанавливается вертикально. В выключенном положении БВ катушка // теряет питание, а возбуждается катушка / (замыкаются блок-контакты 11-12), дней поворачивается и черная полоса устанавливается горизонтально. Диск имеет еще н промежуточное положение, которое он занимает при отсутствии напряжения на обеих катушках.
|
|